EasyManua.ls Logo

NARVI NM series - Page 8

NARVI NM series
Print Icon
To Next Page IconTo Next Page
To Next Page IconTo Next Page
To Previous Page IconTo Previous Page
To Previous Page IconTo Previous Page
Loading...
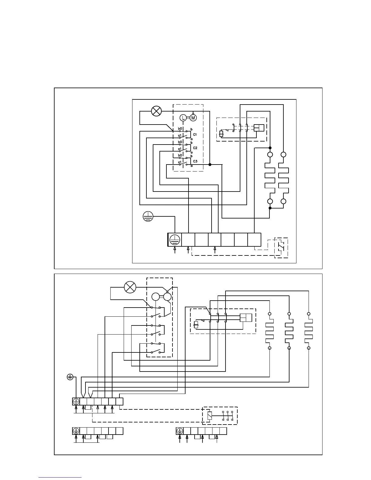
14. KYTKENTÄKAAVIO:
Kiukaan eristysresistanssimittauksessa saattaa esiintyä vuotoa, johtuen varastoinnin tai
kuljetuksen aikana lämmitysvastuksien eriste-aineeseen imeytyneestä ilmassa olevasta
kosteudesta. Kosteus saadaan poistumaan vastuksista parin lämmityskerran jälkeen.
Älä kytke sähkökiukaan tehonsyöttöä vikavirtakytkimen kautta!
Kytkentäkaaviossa liittimien sijainti on viitteellinen.
NARVI MINEX
NARVI NM
TR
TB
21 3111
12 22 32
N L1 L2 L3 2
A B C
b0
b
a
a1
b
b0
a1
a
b0
b
a
a1
L M
SÄHKÖLÄMMITYKSEN OHJAUS
400V 3N~
ALTERNERING AV ELVÄRME
230V 50Hz
CONTROL OF ELECTRIC HEATING
STEUERUNG DER ELEKTRISCHE HEIZUNG
УПРАВЛЕНИЕ ЭЛЕКТРОНАГРЕВОМ
N
N L1 L2 L3 2
230V 1N~, max 9kW/40A
N
N L1 L2 L3 2
230V 3~
N
PE
L1
N
230V 1N~
L1 L2
L3
N
2
230V 50Hz
12 22
32
11 21
31
TR
TB
N

Related product manuals