EasyManua.ls Logo

Panasonic CU-A24BBP5 - Page 71

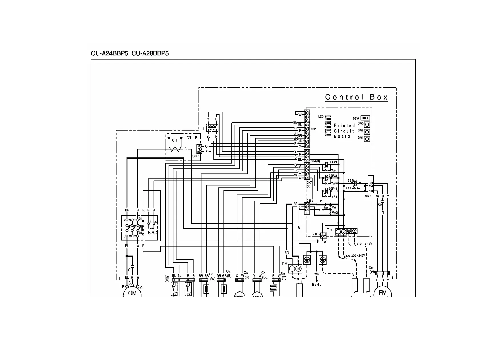
Panasonic CU-A24BBP5
324 pages
Print Icon
To Next Page IconTo Next Page
To Next Page IconTo Next Page
To Previous Page IconTo Previous Page
To Previous Page IconTo Previous Page
Loading...
71

Other manuals for Panasonic CU-A24BBP5

Related product manuals