EasyManua.ls Logo

Panasonic CU-W28BBP8 - Page 41

Panasonic CU-W28BBP8
133 pages
Print Icon
To Next Page IconTo Next Page
To Next Page IconTo Next Page
To Previous Page IconTo Previous Page
To Previous Page IconTo Previous Page
Loading...
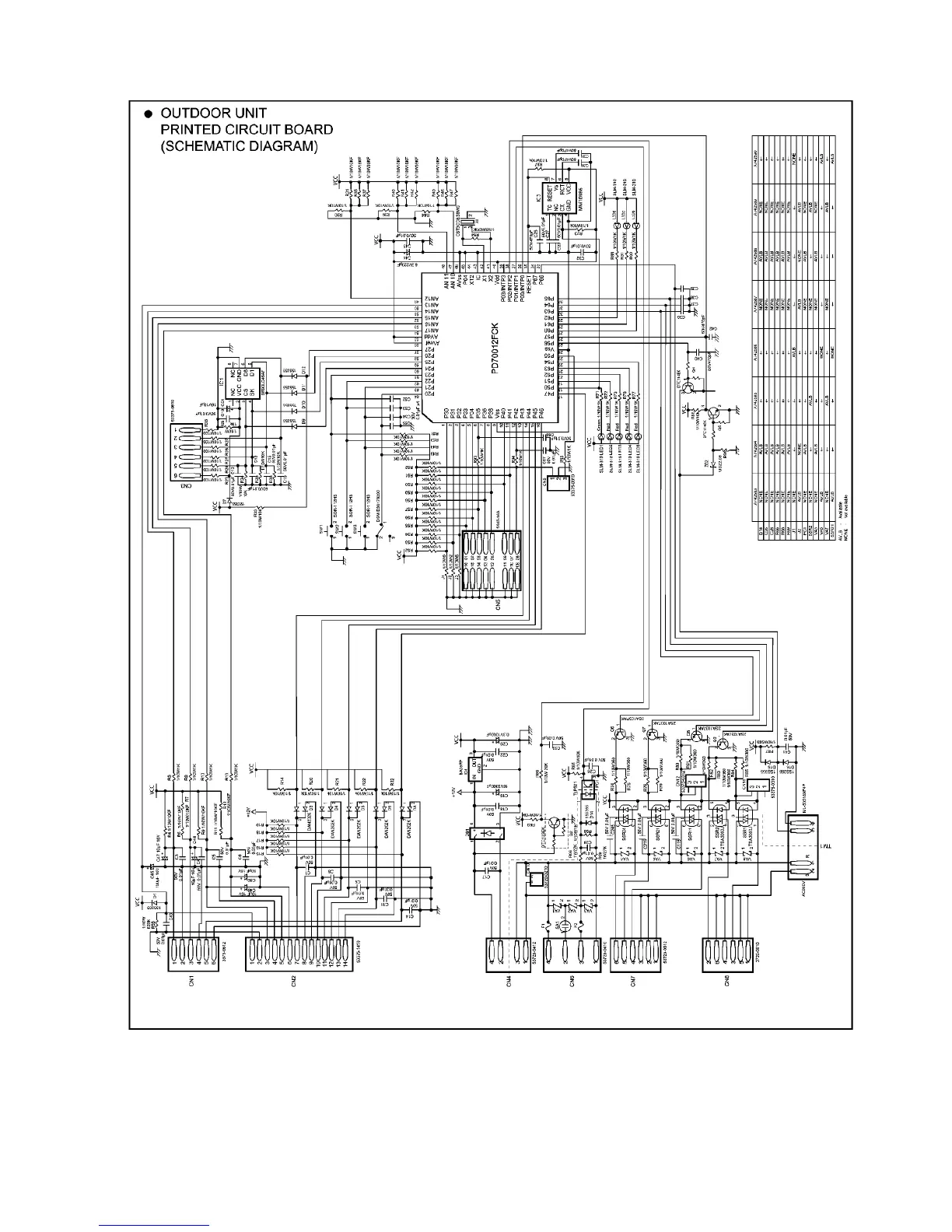
APPLICABLE FOR ALL MODELS
41

Other manuals for Panasonic CU-W28BBP8

Related product manuals