EasyManua.ls Logo

Patron GI-3500 - Page 35

Default Icon
68 pages
Print Icon
To Next Page IconTo Next Page
To Next Page IconTo Next Page
To Previous Page IconTo Previous Page
To Previous Page IconTo Previous Page
Loading...
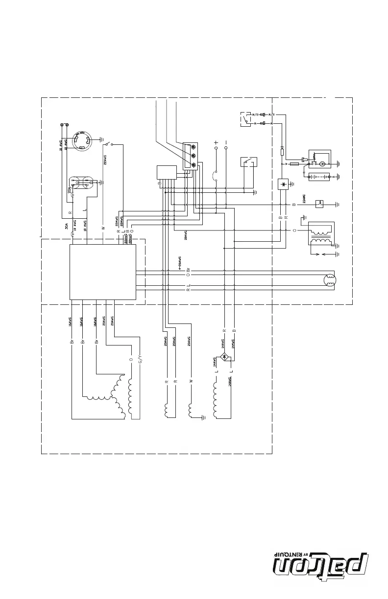
schéma de câblage
Schéma de câblage
120V
34
Black
Brown
Green
Blue
Orange
Red
White
Yellow
Black
/White
Green
/
Yellow
Red
/White
KBPC2510
10A
DC receptacle
flameout switch
CONTROL PANEL BLOKC
circuit breaker 10A
ESC switch
oil warning indicator light
overload indicator light
AC pilot light
oil sensor
ignition
spark plug
stepper motor speed
rectifier
lgnition coil
DC-spoel
GENERATOR BLOCK
inverter
triggered coil
B
Br
G
L
O
R
W
Y
B
/W
G
/Y
R
/W
AC receptacle
circuit breaker 20A
circuit breaker 30A
'
Voyant d'avertissement du
niveau d'huile
Voyant de surcharge
Lampe-témoin
d'alimentation électrique
Prise CC
Disjoncteur 10A
Disjoncteur 20A
Disjoncteur30A
Commutateur d’extinction
du réacteur
Prise
d'alimentation CA
ESC (contrôle intel-
ligent du moteur)
Vitesse du moteur
pas à pas
Allumage
Panneau de commande
Prise parallèle
Inducteur
Bobine de
réglage
Redresseur
Capteur d’huile
MOTEUR
Inverseur
GÉNÉRATRICE
N Noir
Br Brun
V Verte
Bl Bleu
O Orange
R Rouge
B Blanc
J Jaune
N/B Noir/Blanc
V/J Verte/Jaune
R/B Rouge/Blanc
bobine d'allumage
Bobine déclenchée
Bobine c.c.
Bougies
d’allumage

Related product manuals