EasyManua.ls Logo

RAS 74.30 - Page 144

Default Icon
263 pages
Print Icon
To Next Page IconTo Next Page
To Next Page IconTo Next Page
To Previous Page IconTo Previous Page
To Previous Page IconTo Previous Page
Loading...
2
7
6
I
54
3
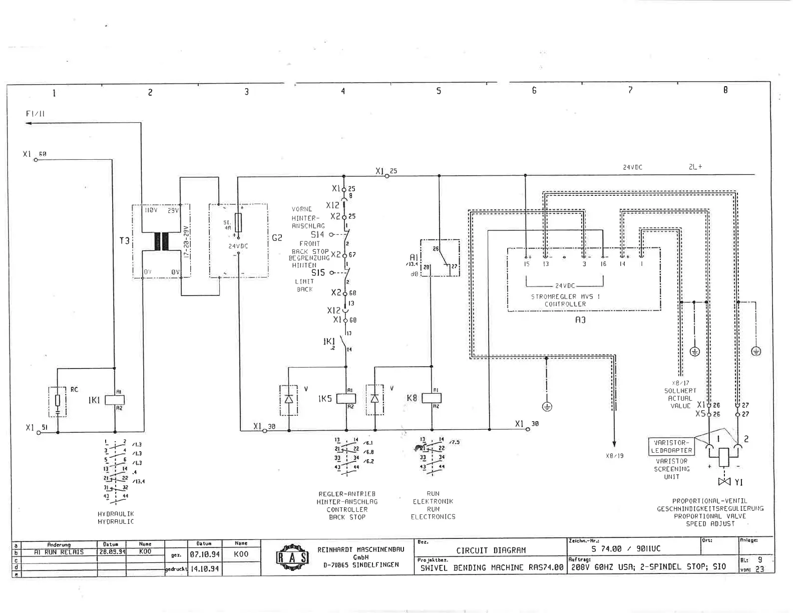
FI/II
XI
60
XI
5t
24VDC
2L+
X
25
25
I
?5
T:'
/6-l
/6.8
/6.2
13,la
,-1;fi'
33:34
.1)l1o
--i'-
i4-,
It'' s
,i/10
,-1;fi'
3.b-lJ2
51.
48
'l
I
ai
RI
t:
-l
i
!
T3
f"
'--l
XI
voRl.rE
x lz
HTNTER-
x?
ffItSCHLRG
C2
514
o--
F
ROII T
BBCK ST0P wr
Br,;nEttZUtiG
^c
67
68
t3
HIIITEN
515
+--
LII'!IT
BRC
}i
X2
xt2
XI
tKt
.e
ilov
2sv
OV
24VDC
t--'-
RI
/11.1
d0
t5 13 316t4l
2?
2.1
v
Dc
5rRohr{ErSLtR
l.lv5 I
C O I.IT FOLL ER
B3
6
i:8/17
SOLL
I.IIR T
RC
T
UFL
vnr-ur
Xl
X5
6
RI
8t
RUI.I
ELII'TROI'IIK
RUI.I
ELECTROI'ItCS
xl
30
36
7.7
27
2
/
1,3
/1.1
/t.1
.4
/11.4
13
,
t4
,,.
tts#2
""
3l!34
-,)-
,t3
r
l{
--t-
X8/ l9
VRRISTOR
SCREEIIING
UNIT
D(
yr
ltirr
--r
HY ORFUL IK
HY DRFUL IC
REGLER-FI',ITRIEE
H
INTTR-BNSCHLRG
CONTROLLER
BRCK
STOP
PBOPORT IONfIL-VENTIL
GESCHI.{II'ID IGI(E ITSREGUL
TERUI'IC
PROPORTlONRL VBLVE
SPEED
BDJUST
veRt 9I 0R-
LEDRDBPTER
lK5
3
74.OO
/
golluc
Zrlchn.-llrr
e08V 6AHZ
USfl; Z-SPINDEL
5T0P; SI0
o
CIRCUIT
DIFGRRM
8.t.
SI.{IVEL BENDING
MBCHINE
RRS74.O8
Proj!ktb.!.
REINH8RDT
I,IRSCHINENBRU
GmbH
D.7IO65
SINOELFINGEN
-Fs.
IRASI
\d
Nailc
K00
0atun
@7.t4.94
l4.14.94
0c!.
t?d.uclt
NaDa
KOO
|
0.tun
Snda.ue
BI RUN RELHIS
I2U.65.5{

Related product manuals