EasyManua.ls Logo

Regal LS6 - Page 139

Default Icon
325 pages
Print Icon
To Next Page IconTo Next Page
To Next Page IconTo Next Page
To Previous Page IconTo Previous Page
To Previous Page IconTo Previous Page
Loading...
139
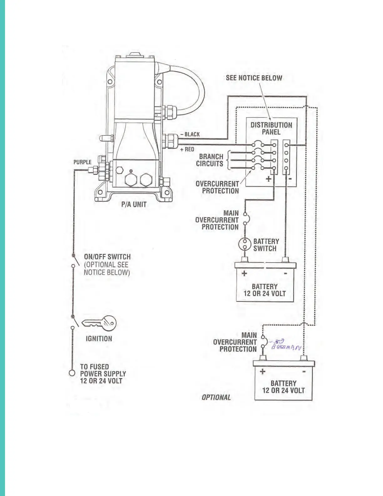
SEA STAR STEERING SYSTEM SCHEMATIC OVERVIEW TYPICAL

Related product manuals