EasyManua.ls Logo

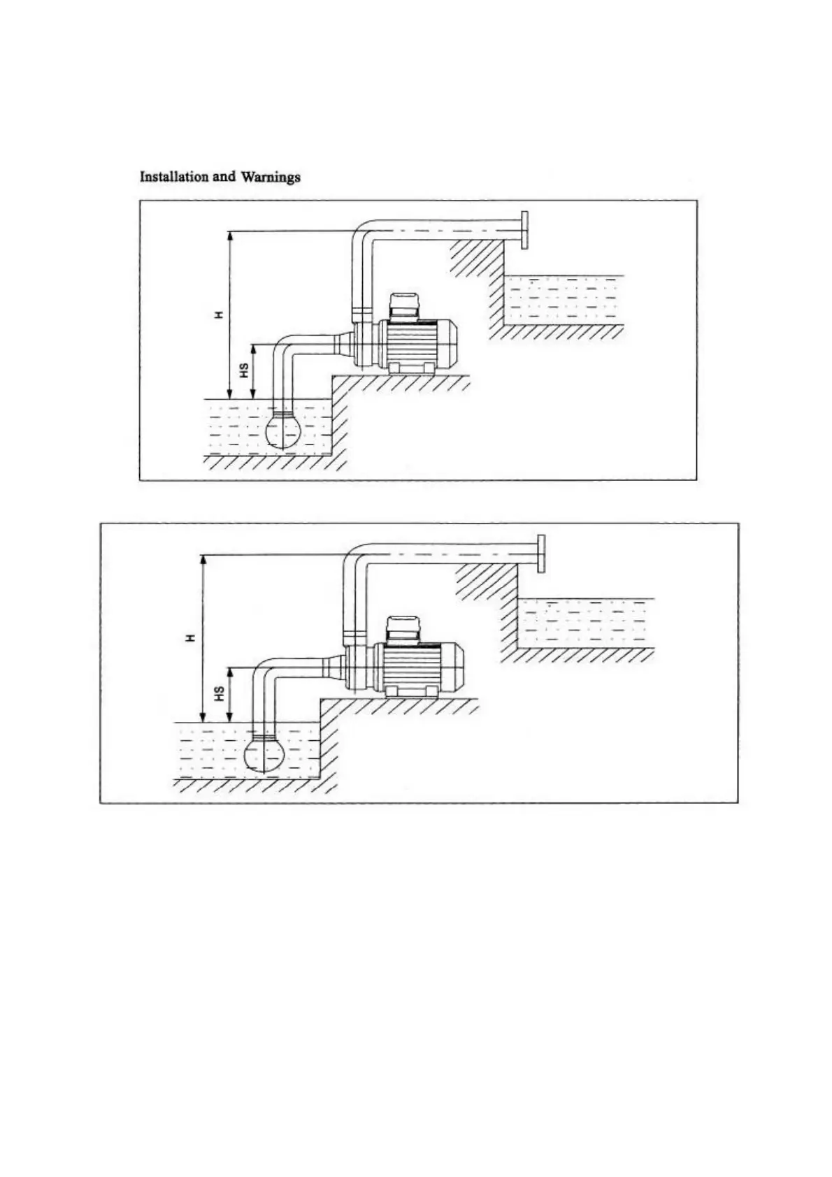
RODEX RDX871 - Installation and Safety Precautions; Installation Diagrams

RODEX RDX871
Print Icon
To Next Page IconTo Next Page
To Next Page IconTo Next Page
To Previous Page IconTo Previous Page
To Previous Page IconTo Previous Page
Loading...
7
3. Maximum volume ratio of solid particular: 0,1% - Maximum size of solid particle: 0,2mm
4. 
5. The power must be under the conditions marked on the name plate.