EasyManua.ls Logo

SEVERIN FKS 8841 - Page 84

SEVERIN FKS 8841
Print Icon
To Next Page IconTo Next Page
To Next Page IconTo Next Page
To Previous Page IconTo Previous Page
To Previous Page IconTo Previous Page
Loading...
84
142 x 208 mm
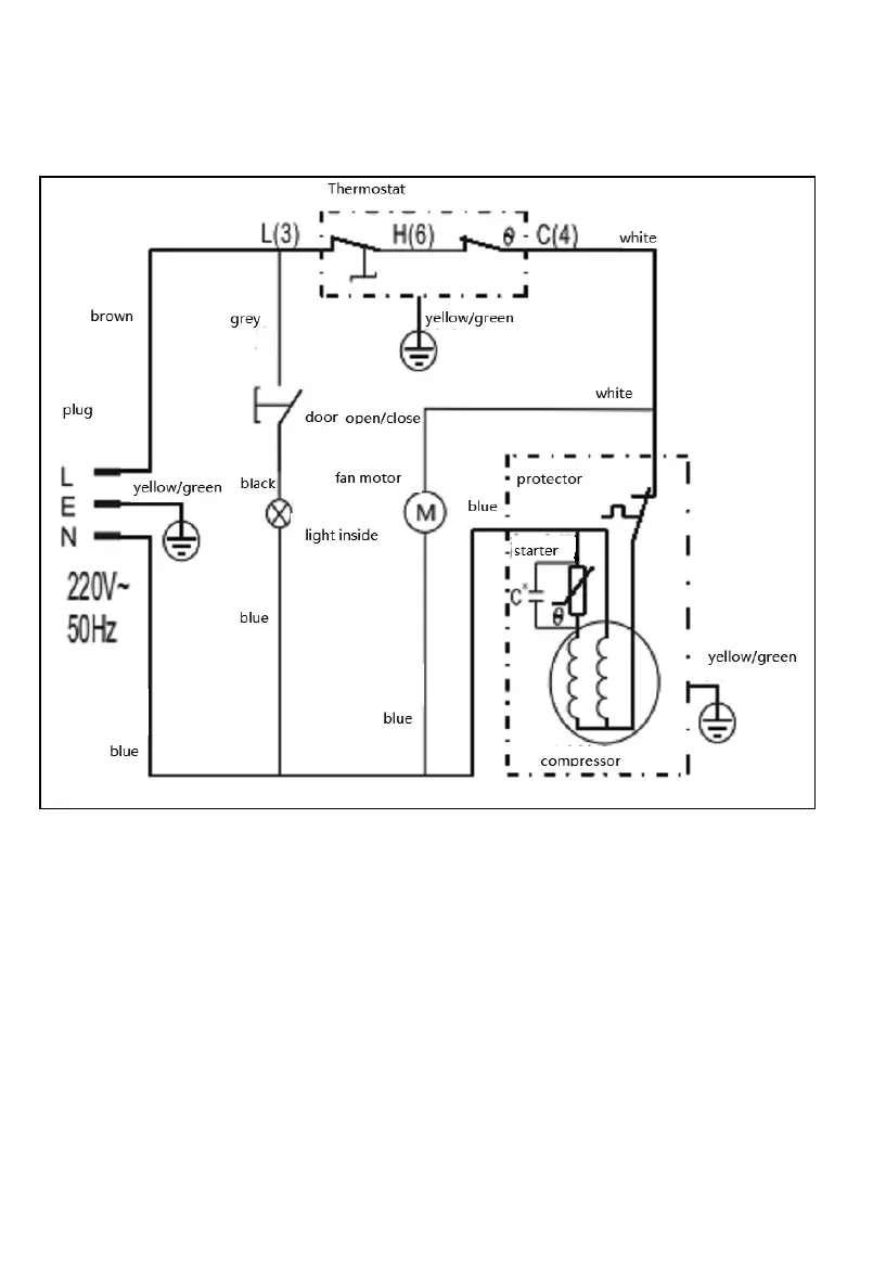
Schaltplan / Circuit diagramm

Related product manuals