EasyManua.ls Logo

Sharp SJ-P58M-GY - Page 11

Sharp SJ-P58M-GY
44 pages
Print Icon
To Next Page IconTo Next Page
To Next Page IconTo Next Page
To Previous Page IconTo Previous Page
To Previous Page IconTo Previous Page
Loading...
11
SJ-P58M/58M
SJ-P63M/63M
SJ-P68M/68M
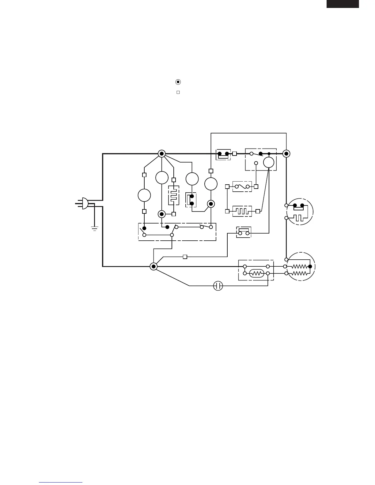
Figure W-2. Wiring Diagram (SJ-58M,63M,68M)
CONNECTED IN TERMINAL BOX
CONNECTOR
G
BR
OR
Y
R
P
B
BK
SB
G-Y
W
: GRAY
: BROWN (Live)
: ORANGE
: YELLOW
: RED
: PINK
: BLUE (Neutral)
: BLACK
: SKY-BLUE
: GREEN-YELLOW (Earth)
: WHITE
(Br)
(G)
(B)
3PIN
PLUG/
CORD
C
M
A
FM
FM
L
L
F
DEF. TIMER
THERMOSTAT
DEFROST HEATER
DEFROST THERMO
COMPRESSOR
PROTECTOR
DOOR SWITCH
THERMO.
FUSE
R
TM
R-FM
HEATER
STARTING RELAY
R-FAN
THERMO
(G–Y)
RUNNING CAPACITOR
F-LAMP
R-
LAMP

Related product manuals