EasyManua.ls Logo

Sharp VT-3418X - Page 55

Sharp VT-3418X
170 pages
Print Icon
To Next Page IconTo Next Page
To Next Page IconTo Next Page
To Previous Page IconTo Previous Page
To Previous Page IconTo Previous Page
Loading...
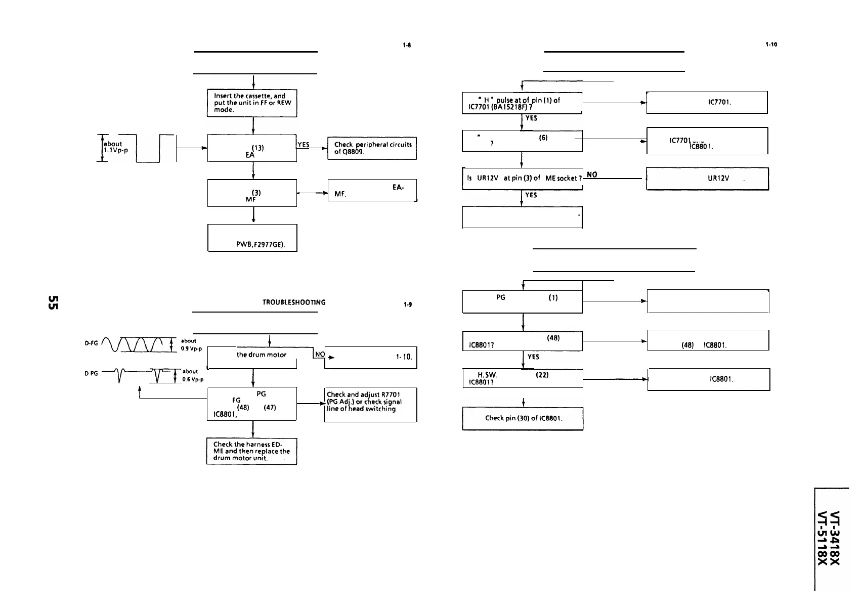
TAKE-UP REEL PULSE GENERATOR TROUBLESHOOTING
FLOW CHART NO.
l-8
DRUM MOTOR TROUBLESHOOTING
FLOW CHART NO.
l-10
I
No reel sensor pulse appears.
I
I
The drum motor fails to run.
I
Is there the reel sensor
-
pulse at pin (13) of the
connector EA ?
-,YES
-i:rzpCh..,l,i.yi;;l[
NO
Is there the reel sensor
pulse at pin (3) of the
YES
-
Check the harness
EA-
_
MF.
connector
MF
?
NO
Is
H’
pulseatof
pin(l
NO
IC7701(8Al5218F)
7
t
Check
IC7701.
L
Is
-
H
l
voltage at pin
(6)
of ME
socket
7
YES
NO
Check between the MC socket
t
and
IC7701
and between the MC
socket and \C880
1.
Is
UR12V
atpin(3)of
MEsocket?
No
.
Check the
UR12V
line.
Replace the drum motor.
*
Replace the reel sensor
(located in the reel
sensor
PWB,
F2977GE).
I
The drum motor runs only for a few seconds.
I
HEAD SWITCHING PULSE
TROUBLESHOOTlNG
FLOW CHART NO.
l-9
I
No head switching pulse.
I
DFG
w
““’
Is
the&-NO
~
rotating ?
See FLOW CHART NO.
l-
10.
D-PG
-yr--~“t~~~;p
L
,
YES
t
Are the drum
PG
and
drum
FG
signal inputted
to pins
(48)
and
(47)
of
YES
~
IC8801, respectively ?
pulse.
,
NO
I
tag
,
4
Is drum
PG
signal at pin
(1)
of
NO
ME socket 7
b
Check the drum motor.
1
YES
,
Is drum PC signal at pin
(48)
of
IC8801?
NO
Check between the ME socket
t
and pin
(48)
of
IC8801.
IS
H.
SW.
pulse at pin
(22)
of
Iceeot?
YES
NO
Check
IC8801.

Related product manuals