EasyManua.ls Logo

Silverado 1500 - Page 50

Silverado 1500
1110 pages
Print Icon
To Next Page IconTo Next Page
To Next Page IconTo Next Page
To Previous Page IconTo Previous Page
To Previous Page IconTo Previous Page
Loading...
2-34 Lighting
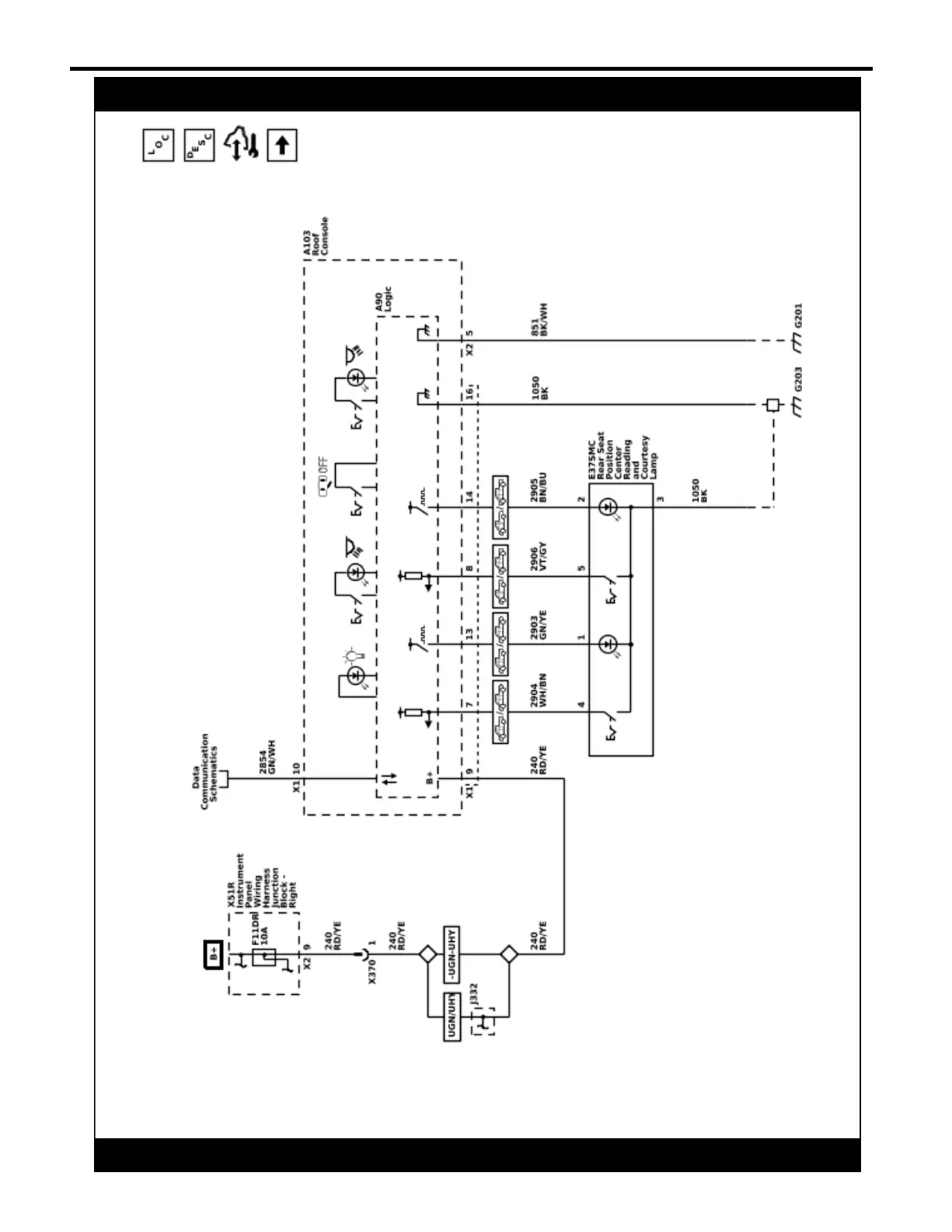
Interior Lights Schematics (Roof Console and Rear Seat Reading and Courtesy Lamps (Extended Cab/Crew Cab))
5967351
2022 - Silverado 1500 (New) Electrical Body Builder Manual