EasyManua.ls Logo

Silverado 1500 - Page 983

Silverado 1500
1110 pages
Print Icon
To Next Page IconTo Next Page
To Next Page IconTo Next Page
To Previous Page IconTo Previous Page
To Previous Page IconTo Previous Page
Loading...
Power Outlets 5-861
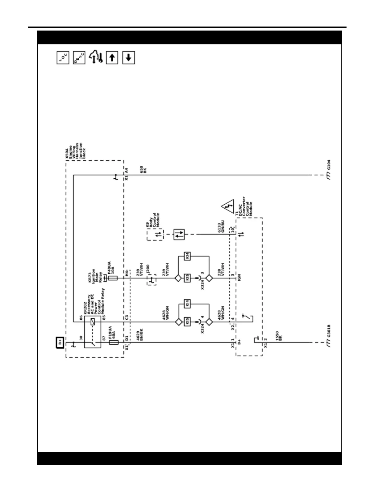
Cigar Lighter/Power Outlet Schematics (Inverter Module Power, Ground, and Serial Data (KI4/KI5/KCA/KC9))
5967509
2022 - Silverado 1500 (New) Electrical Body Builder Manual