EasyManua.ls Logo

Sime FORMAT.zip 5 25 BF TS - Page 13

Sime FORMAT.zip 5 25 BF TS
Print Icon
To Next Page IconTo Next Page
To Next Page IconTo Next Page
To Previous Page IconTo Previous Page
To Previous Page IconTo Previous Page
Loading...
IT
ES
PT
GB
11
CN6
CN2
CN7
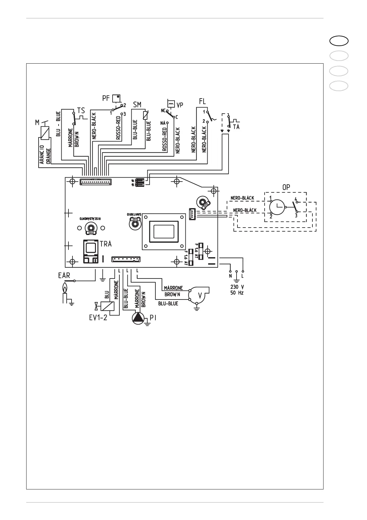
LEGENDA
F Fusibile (1.6 AT)
PI Pompa impianto
EV1-2 Bobina valvola gas
V Ventilatore
PF Pressostato fumi
VP Valvola pressostatica
M Modulatore
SM Sonda riscaldamento
TA Cronotermostato
EAR Elettrodo accensione/rivelazione
TRA Trasformatore d’accensione
TS Termostato sicurezza
FL Flussostato acqua
OP Orologio programmatore (solo x GB)
NOTA: Collegare il cronotermostato ai morsetti
15-16 del connettore “TA” dopo aver tolto il ponte.
Fig. 13
2.12.3 Schema elettrico
CODICI RICAMBI CONNETTORI:
CN2 cod. 6299909
CN6 cod. 6299906
CN7 cod. 6299907