EasyManua.ls Logo

Sime FORMAT.zip 5 25 BF TS - Wiring diagram

Sime FORMAT.zip 5 25 BF TS
Print Icon
To Next Page IconTo Next Page
To Next Page IconTo Next Page
To Previous Page IconTo Previous Page
To Previous Page IconTo Previous Page
Loading...
77
IT
ES
PT
GB
CN6
CN2
CN7
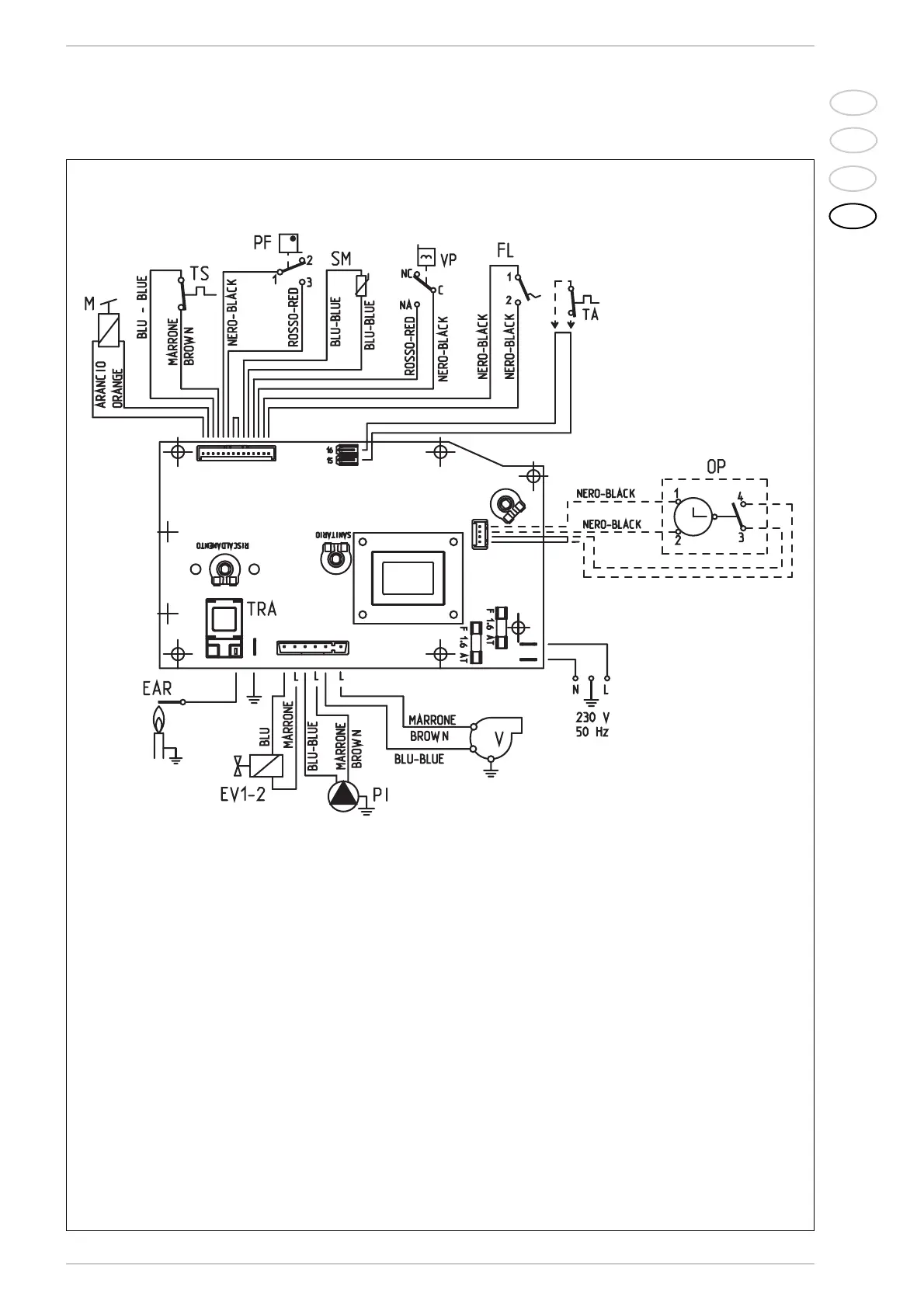
KEY
F Fuse (1.6 AT)
PI C.H. pump
EV1-2 Gas valve coil
VFan
PF Smoke pressure switch
VP Divertor valve
M Modulator
SM C.H. sensor
TA Room stat
EAR
Ignition/detection electrode
TRA Ignition transformer
TS 100°C safety stat
FL Flowmeter
OP Time programmer
Nota: The room stat or the chro-
nothermostat must be connected to
terminals 15-16 of the “TA” connector
after having removed the bridge.
Fig. 13
2.11.3 Wiring diagram
CONNECTOR SPARE PART CODES:
CN2 code 6299909
CN6 code 6299906
CN7 code 6299907