EasyManua.ls Logo

SODECA VSD/A - Page 3

SODECA VSD/A
21 pages
Print Icon
To Next Page IconTo Next Page
To Next Page IconTo Next Page
To Previous Page IconTo Previous Page
To Previous Page IconTo Previous Page
Loading...
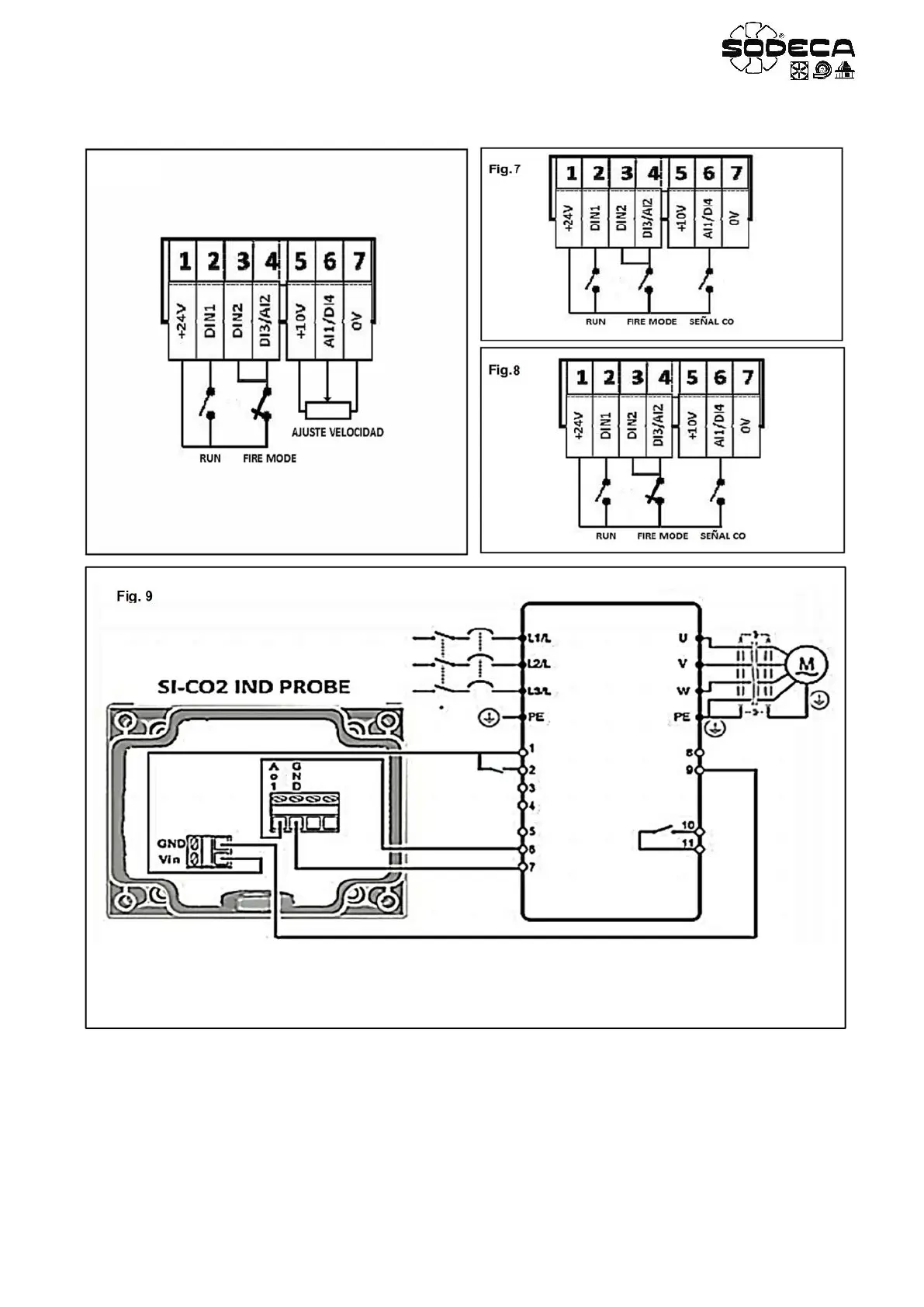
Fig. 9
VSD/A