EasyManua.ls Logo

Stulz Mini-Space DX CCU221A - 12.6 Refrigerant Circuit Options; A;C unit type A with hot gas bypass extension; A;C unit type A with suction valve extension

Stulz Mini-Space DX CCU221A
74 pages
Print Icon
To Next Page IconTo Next Page
To Next Page IconTo Next Page
To Previous Page IconTo Previous Page
To Previous Page IconTo Previous Page
Loading...
EN/04.2014/refrigerant/1
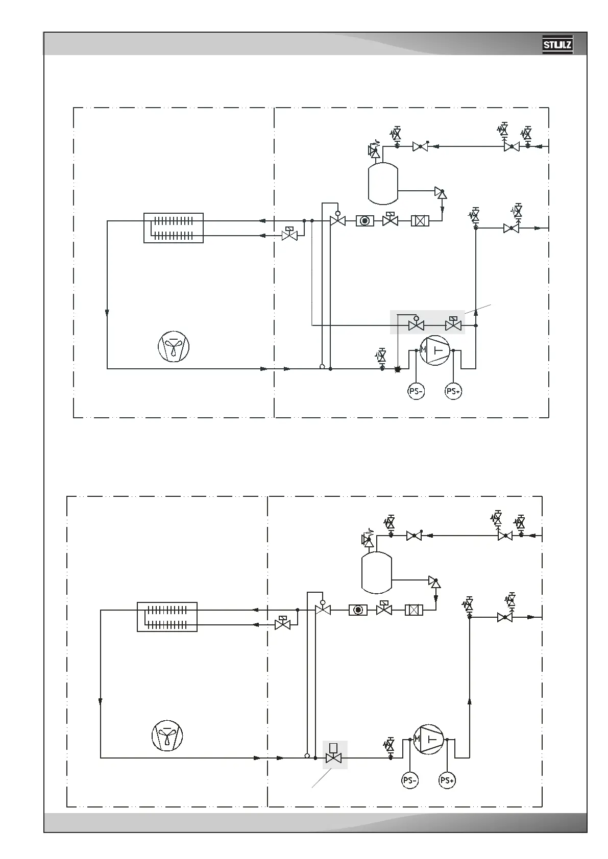
12.6 Refrigerant Circuit Options
A/C unit type A with hot gas bypass extension
In order to reduce the switching rate and thus increase the life of the compressor, the refrigerant circuit can be en-
hanced by a hot gas bypass or with a suction throttle. The hot gas bypass has a control range of 50 to 100%.
Evaporator
Fan
Hot gas
bypass
Low tem-
perature
section
Air section
Collector
A/C unit type A with suction valve extension
The suction throttle has a control range of
40 to 100%.
Evaporator
Fan
Low tem-
perature
section
Air section
Collector
Suction valve

Related product manuals