EasyManua.ls Logo

Sullair RH-0035-115-60-A - Wiring Diagrams RN175

Sullair RH-0035-115-60-A
268 pages
To Next Page IconTo Next Page
To Next Page IconTo Next Page
To Previous Page IconTo Previous Page
To Previous Page IconTo Previous Page
Loading...
PRODUCT USER MANUAL SECTION 3
108
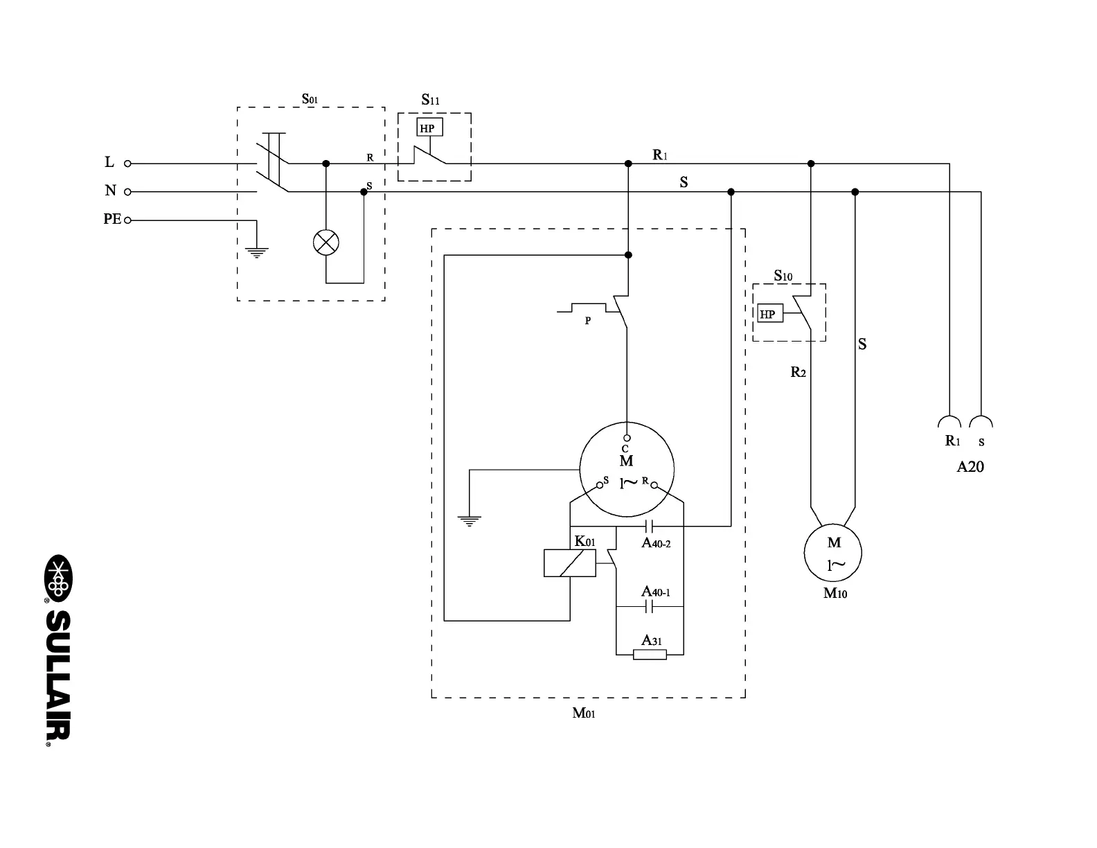
3.51 WIRING DIAGRAM—RN175
02250195-309

Table of Contents

Related product manuals