EasyManua.ls Logo

Tegam 252 - Page 44

Tegam 252
53 pages
Print Icon
To Next Page IconTo Next Page
To Next Page IconTo Next Page
To Previous Page IconTo Previous Page
To Previous Page IconTo Previous Page
Loading...
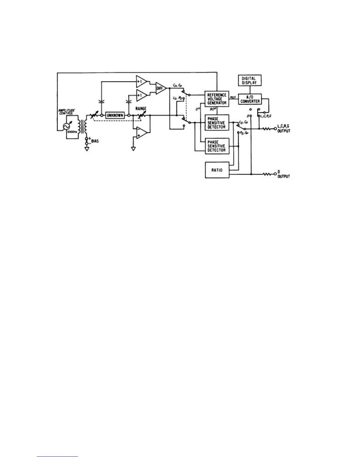
Figure 3-1. Model 252 Simplified Diagram
When measuring the dissipation factor (D) of inductors or capacitors, an analog ratio
circuit is used. This circuit compares the loss component (Rs or Gp) to the reactive
component (Ls or Cp) and presents a voltage proportional to D to the A/D Converter.
Analog output voltages are available at the rear of Model 252 for the selected function
(L, C, R or G) and simultaneous D (for L or C unknowns).
3-2

Related product manuals