EasyManua.ls Logo

Termo 55 - Wiring Diagrams

Default Icon
10 pages
Print Icon
To Previous Page IconTo Previous Page
To Previous Page IconTo Previous Page
Loading...
10
termo 55 MANUAL
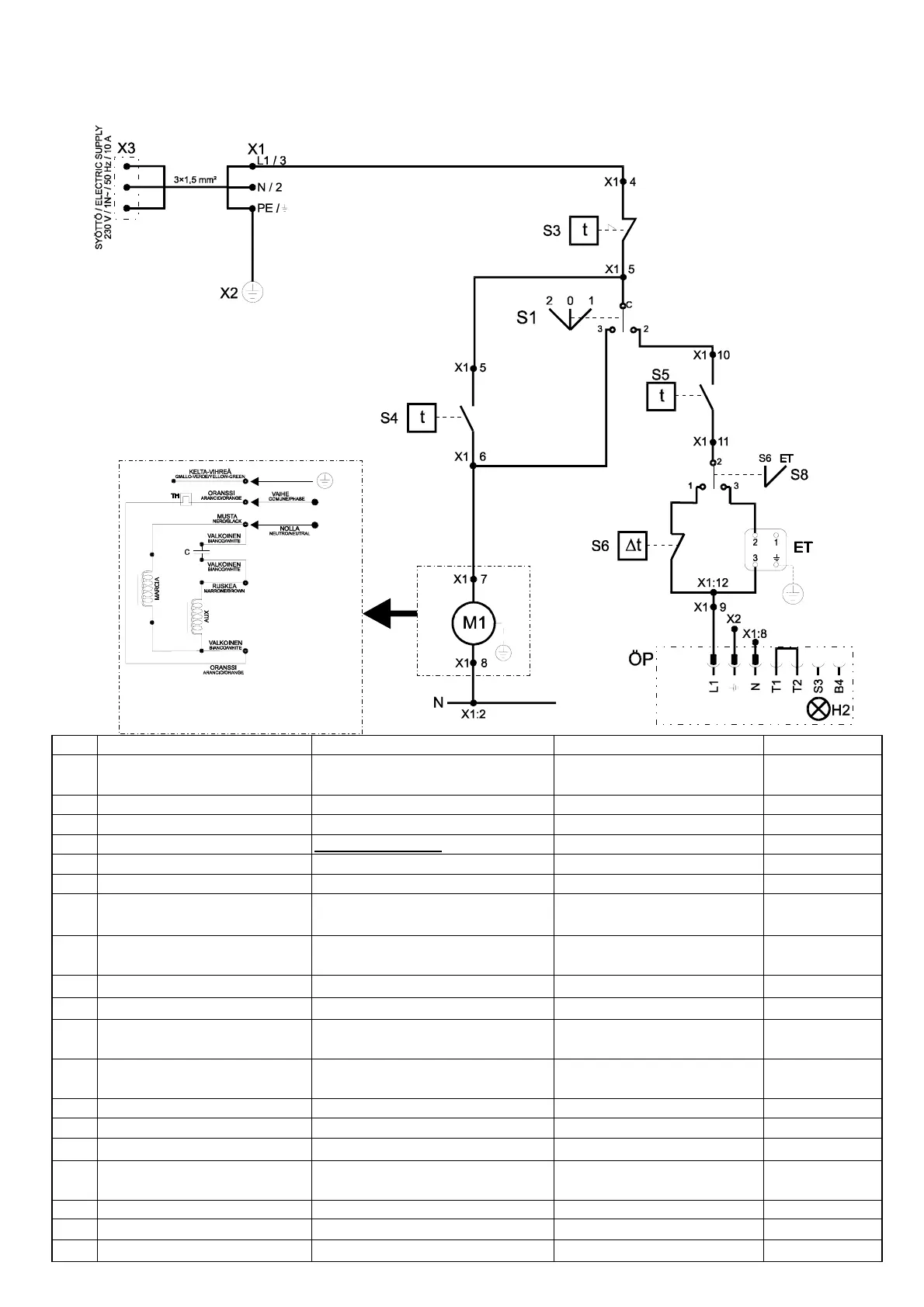
12 SÄHKÖKAAVIOT - ELSCHEMAN - WIRING DIAGRAMS
Pos. Suomi
Русский
English Osa/del/part #
ET ulkoinen termostaattipistoke гнездо подключения внешнего
термостата
external thermostat socket 35300
M1 puhallinmoottori электродвигатель вентилятора fan motor
C kondensaattori (M1) конденсатор (M1) condensator (M1) 46850
TH terminen käämisuoja (M1)
устройство термозащиты (M1)
thermal protector (M1)
S1 käyttökytkin главный терморегуляторный пе-
реключатель
main switch 27442
S3 lämpötilan rajoitin защитный аварийный выключа-
тель предохранения от перегрева
overheat limit switch 21800
S4 puhallintermostaatti
термостат вентилятора
fan thermostat 21100
S5 poltintermostaatti термостат горелки burner thermostat 21200
S6 huonetermostaatti
(ohjauskeskus)
комнатный термостат (коробка
управления)
room thermostat (control box) 20210
S8 vipukytkin, termostaatin
valinta
рычажный переключатель, тер-
мостат
lever switch, thermostat
selector
26905
X1 riviliitin
клеммная колодка
terminal block 36701
X2 maadoituskisko клеммная колодка заземления grounding block 36100
X3 syöttöjohto & pistoke сетевой шнур и штепсельная
вилка
power cable & plug 32100
ÖP öljypoltin топливная горелка oil burner Oilon
H2 poltinhäiriölamppu &
индикатор отказа горелки
burner failure indicator & Oilon
X1:7
X1:8
0 = seis
1 = lдmmitys
2 = tuuletus
Nicotra DDM 10/10 (200 W / max. 1,8 A):
C1 = kondensaattori 10 µF
TH = sisдinen kддmisuoja
Poltinrele / Burner control unit
LOA24/BHO64