EasyManua.ls Logo

York AFFINITY DEZ048 - Page 58

York AFFINITY DEZ048
72 pages
Print Icon
To Next Page IconTo Next Page
To Next Page IconTo Next Page
To Previous Page IconTo Previous Page
To Previous Page IconTo Previous Page
Loading...
294604-YTG-G-0511
58 Johnson Controls Unitary Products
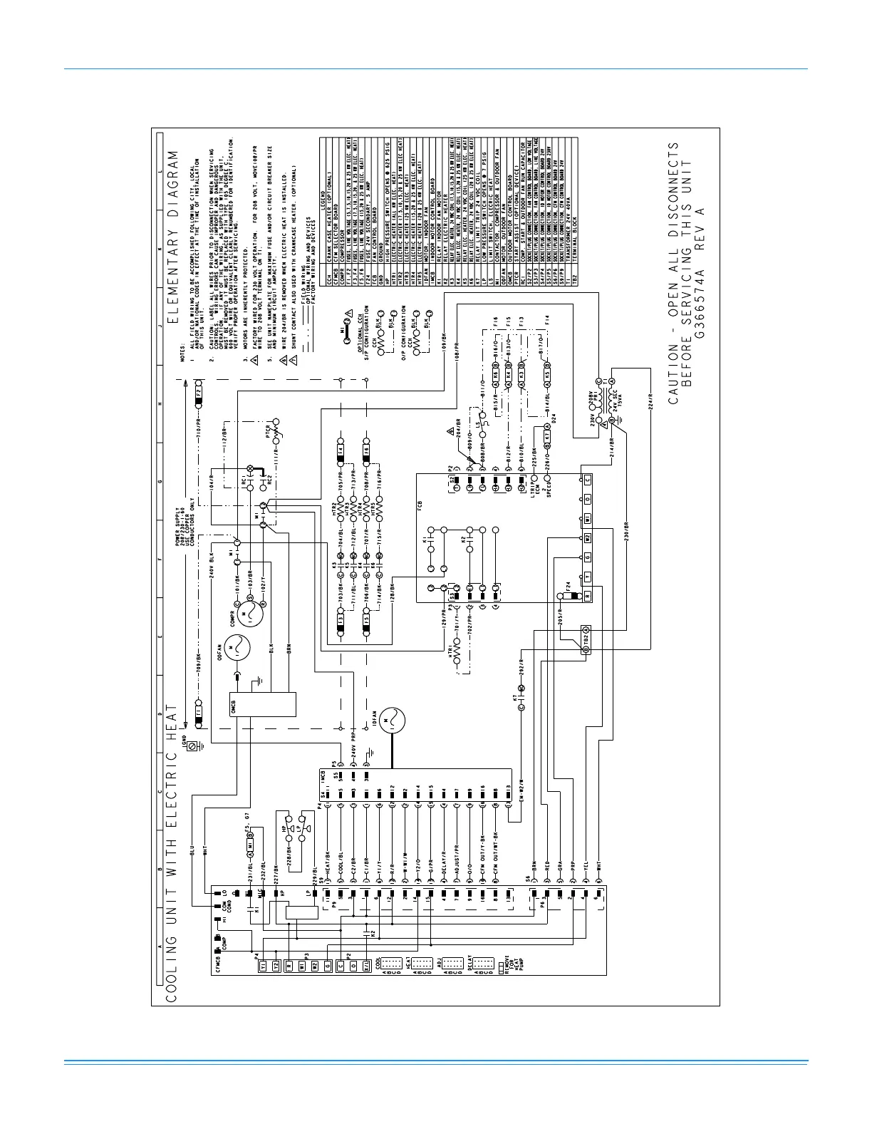
Typical DEQ060 Cooling Only 208/230-1-60 volt Wiring Diagram

Related product manuals