EasyManua.ls Logo

acrison 105Z - Optical Tachometer Assemblies- Figure 6

Default Icon
32 pages
Print Icon
To Next Page IconTo Next Page
To Next Page IconTo Next Page
To Previous Page IconTo Previous Page
To Previous Page IconTo Previous Page
Loading...
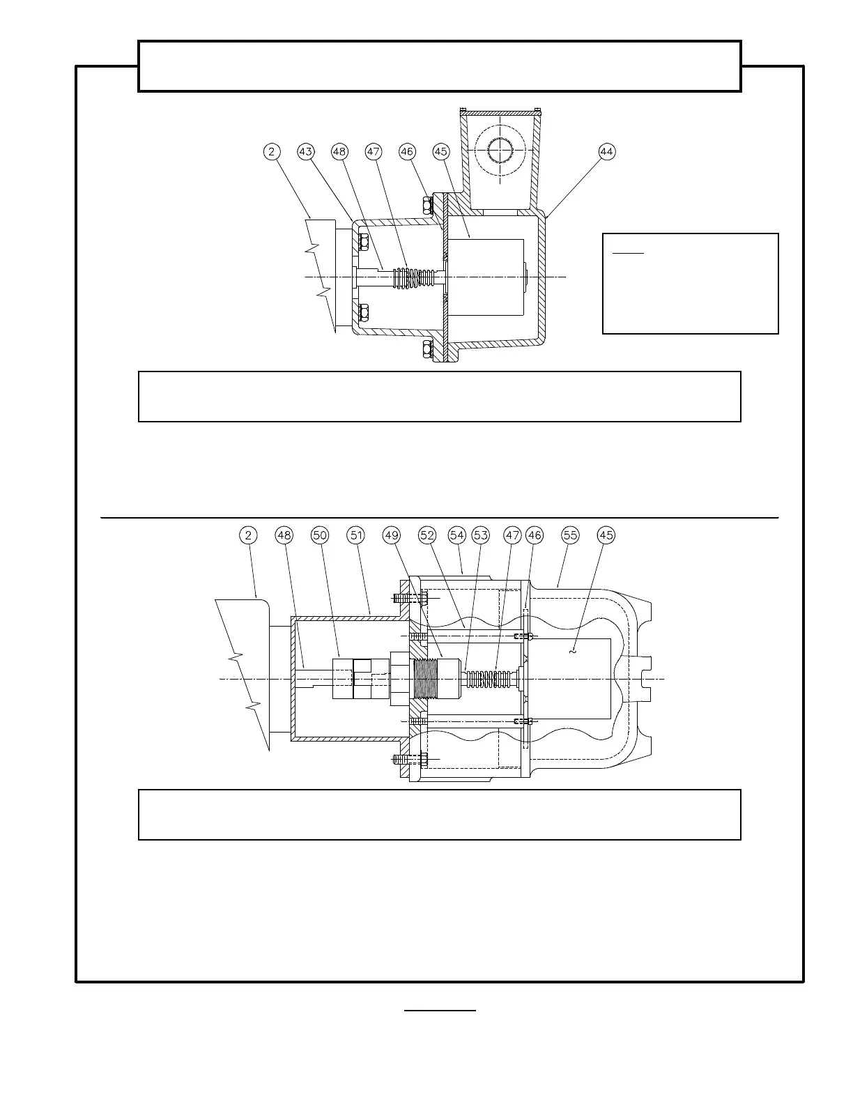
FIGURE 6
237,&$/7$&+20(7(5$66(0%/<´$µ
'XVW7LJKW:DWHU7LJKW
2.
Gear-reducer
43.
Tachometer Housing
44.
Tachometer Housing Cover
45.
Tachometer
46.
Tachometer Mounting Plate
47.
Spring Coupling
48.
Gear-reducer’s High Speed Shaft
Extension Shaft
237,&$/7$&+20(7(5$66(0%/<´%µ
([SORVLRQ3URRI
2.
Gear-reducer
45.
Tachometer
46.
Tachometer Mounting Plate
47.
Spring Coupling
48.
Gear-reducer High Speed Shaft
Extension Shaft
49.
Adapter Shaft Assembly
50.
Jaw Coupling
51.
Adapter Shaft Coupling Housing
52.
Mounting Studs
53.
High Speed Adapter Shaft
54.
Tachometer Housing
55.
Tachometer Housing Cover
NOTE:
The Numerical Component
designations indicated in this
Illustration are for reference
purposes only for use within
this Instruction Manual.
237,&$/7$&+20(7(5$66(0%/,(6
IRU'&9DULDEOH6SHHG'ULYHV
29

Related product manuals