EasyManua.ls Logo

Acson AWM 07G - Page 114

Acson AWM 07G
167 pages
Print Icon
To Next Page IconTo Next Page
To Next Page IconTo Next Page
To Previous Page IconTo Previous Page
To Previous Page IconTo Previous Page
Loading...
111
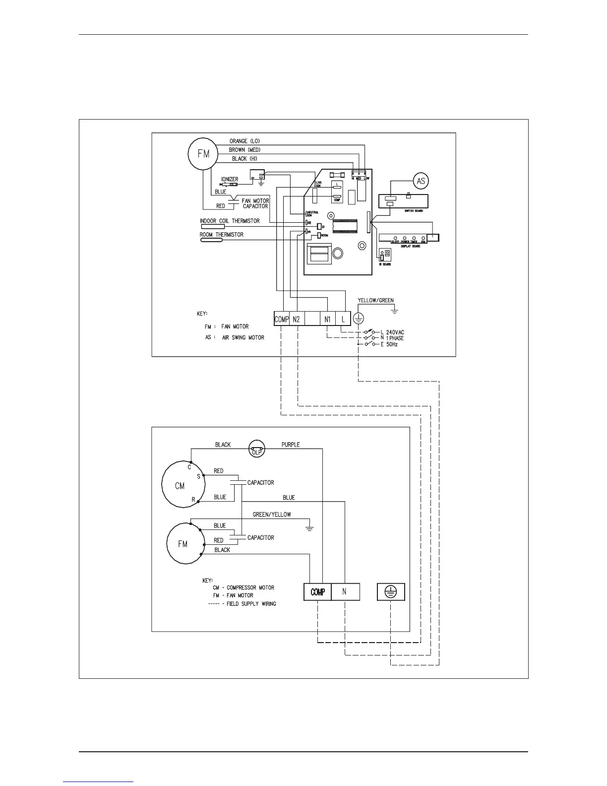
Wiring Diagram AWM-G-2009
Cooling Only
Indoor Unit Outdoor Unit
Model: AWM 20G Model: ALC 18C

Related product manuals