EasyManua.ls Logo

AERMEC FCA 36 R - Page 56

AERMEC FCA 36 R
64 pages
Print Icon
To Next Page IconTo Next Page
To Next Page IconTo Next Page
To Previous Page IconTo Previous Page
To Previous Page IconTo Previous Page
Loading...
56
1
2
3
4
5
6
7
8
°
10
15
20
25
30
C
ON
OFF
PCT2
IG 2A
L
N
Sez. 1,5 mm
2
PE
X
1
~
230V 50Hz
FCA
Y1
Y2
N
N
L
LEX
M
V1
V2
V3
V4
V1
V2 V3
V1
V2
V3
V1
V2
V3
L
L
N
N
RO
BL
GR
RO
MA
SIT
1
2
3
4
5
6
7
8
°
10
15
20
25
30
C
ON
OFF
PCT2
IG 2A
L
N
Sez. 1,5 mm
2
PE
X
1
~
230V 50Hz
FCA
Y1
Y2
N
N
L
LEX
M
V1
V2
V3
V4
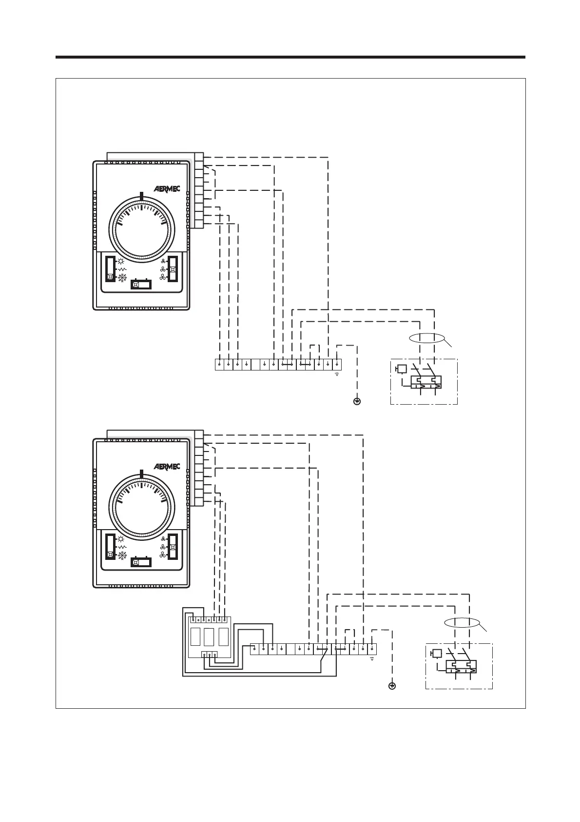
SCHEMI ELETTRICI • WIRING DIAGRAMS
FCA + PCT2
Con ventilazione termostatata (termostato in un impianto a
2 tubi e selezione caldo/freddo manuale).
With thermostat-controlled ventilation (thermostat in a two-
pipe system and manual cold/hot selection).
Gli schemi elettrici sono soggetti ad aggiornamento; è opportuno fare riferimento allo schema elettrico allegato all' apparecchio.
Wiring diagrams may change for updating. It is therefore necessary to refer always to the wiring diagram inside the units.

Related product manuals