EasyManua.ls Logo

AERMEC FCA 42 R - Page 58

AERMEC FCA 42 R
64 pages
Print Icon
To Next Page IconTo Next Page
To Next Page IconTo Next Page
To Previous Page IconTo Previous Page
To Previous Page IconTo Previous Page
Loading...
58
V1
V2 V3
V1
V2
V3
V1
V2
V3
L
L
N
N
RO
BL
GR
RO
MA
SIT
1
2
3
4
5
6
7
8
°
10
15
20
25
30
C
ON
OFF
PCT3
IG 2A
L
N
Sez. 1,5 mm
2
PE
Y1
Y2
N
N
L
LEX
M
V1
V2
V3
V4
1
~
230V 50Hz
FCA
1
2
3
4
5
6
7
8
°
10
15
20
25
30
C
ON
OFF
PCT3
IG 2A
L
N
Sez. 1,5 mm
2
PE
Y1
Y2
N
N
L
LEX
M
V1
V2
V3
V4
1
~
230V 50Hz
FCA
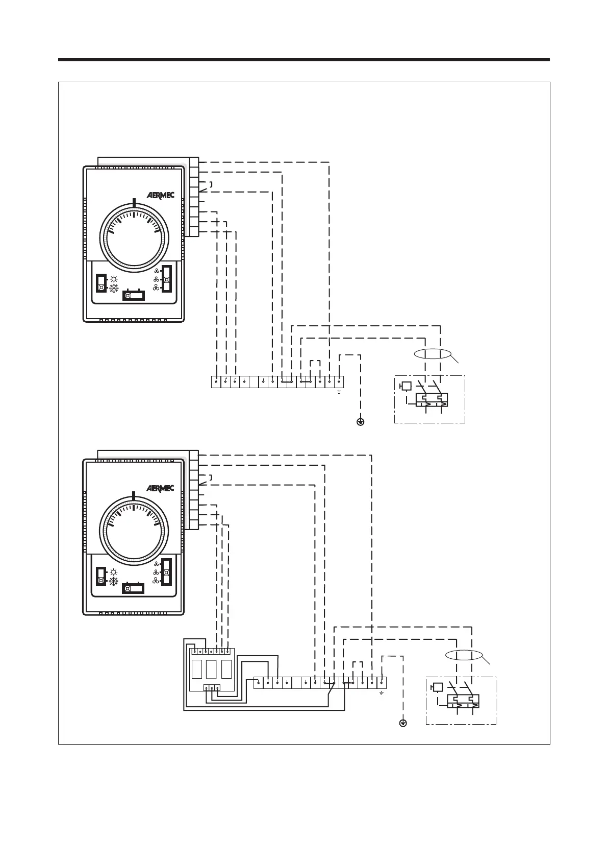
SCHEMI ELETTRICI • WIRING DIAGRAMS
FCA + PCT3
Con ventilazione sempre inserita (termostato in un impianto
a 2 tubi e selezione caldo/freddo manuale).
With ventilation always on (thermostat in a two-pipe system
and manual cold/hot selection).
Gli schemi elettrici sono soggetti ad aggiornamento; è opportuno fare riferimento allo schema elettrico allegato all' apparecchio.
Wiring diagrams may change for updating. It is therefore necessary to refer always to the wiring diagram inside the units.

Other manuals for AERMEC FCA 42 R

Related product manuals