EasyManua.ls Logo

AERMEC FCA 42 - Page 38

AERMEC FCA 42
48 pages
Print Icon
To Next Page IconTo Next Page
To Next Page IconTo Next Page
To Previous Page IconTo Previous Page
To Previous Page IconTo Previous Page
Loading...
38
Ricevitore
Receiver
CN2
CN3
CN1
00
MAX
NE
M6
01
ALTA
M2
02
MED
SW1
03
MIN
NN
1
SW2
M
MP
04 05
CE
06 07
RL7
08-1
08-2
23OV 50Hz
N
LN
PE
11
3
44
M
1
55
66
2
22
1414
1515
1313Y2
1010Y1
1212L
1111N
88EX
99M
77
1
2
SA
MV
VF
VC
IG
AMP
MAROGR BL
3
RE
NE
MA
BL
GR
RO
NE
MA
BL
GR
RO
BI
BI
VI
RO1,5
BL1,5
AR
NE1,5
BL1,5
BI
BI
VI
BL1,5
RO1,5
AR
2
6
6
1
1
33
4
4
55
1
2
F 3,15A
SR
SW
MAX
NE
ALTA
MED
MIN
11
3
44
M
1
55
66
22
MV2
MAROGR BL
3
SR2
VF2
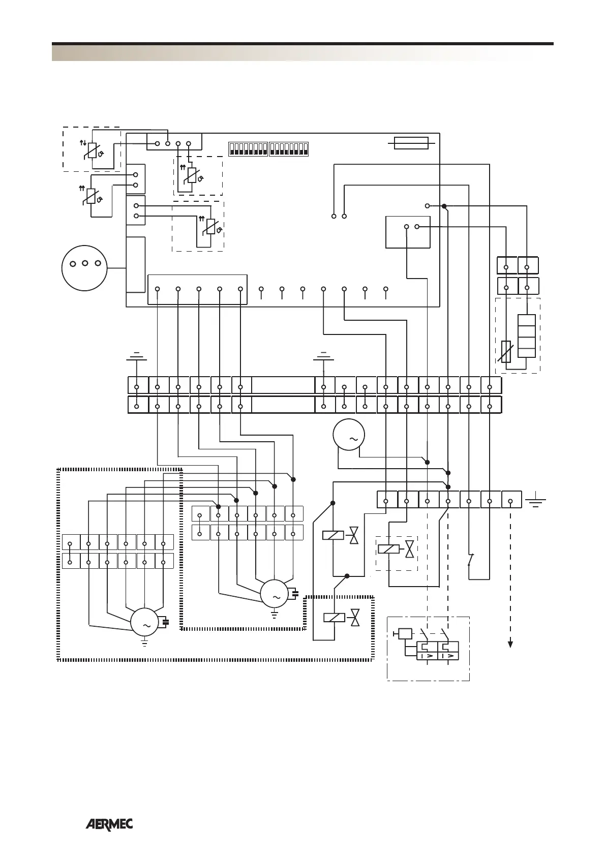
MOD. FCA82R1-84R1-122R1-124R1
FCA 32R1 - 34R1 - 36R1 - 38R1 - 42R1 - 44R1 - 62R1 - 64R1
FCA 82R1 - 84R1 - 122R1 - 124R1
Gli schemi elettrici sono soggetti ad un continuo aggiornamento, è obbligatorio quindi fare riferimento a quelli a bordo macchina.
All wiring diagrams are constantly updated. Please refer to the ones supplied with the unit.
Nos schémas électriques étant constamment mis à jour, il faut absolument se référer à ceux fournis à bord de nos appareils.
Die Schaltpläne werden ständig aktualisiert, deswegen muss man sich stets auf das mit dem Gerät gelieferte Schaltschema beziehen.
El cableado de las máquinas es sometido a actualizaciones constantes. Por favor, para cada unidad hagan referencia a los esquemas suministrados con la misma.
SCHEMI ELETTRICI • WIRING DIAGRAMS • SCHEMAS ELECTRIQUES • SCHALTPLÄNE • ESQUEMAS ELÉCTRICOS

Other manuals for AERMEC FCA 42

Related product manuals