EasyManua.ls Logo

AERMEC FCX 32 U - Page 71

AERMEC FCX 32 U
Print Icon
To Next Page IconTo Next Page
To Next Page IconTo Next Page
To Previous Page IconTo Previous Page
To Previous Page IconTo Previous Page
Loading...
71
FCX B-U-UA-UE
IFCXBULJ 1412 - 6456062_01











 
  




























 
  






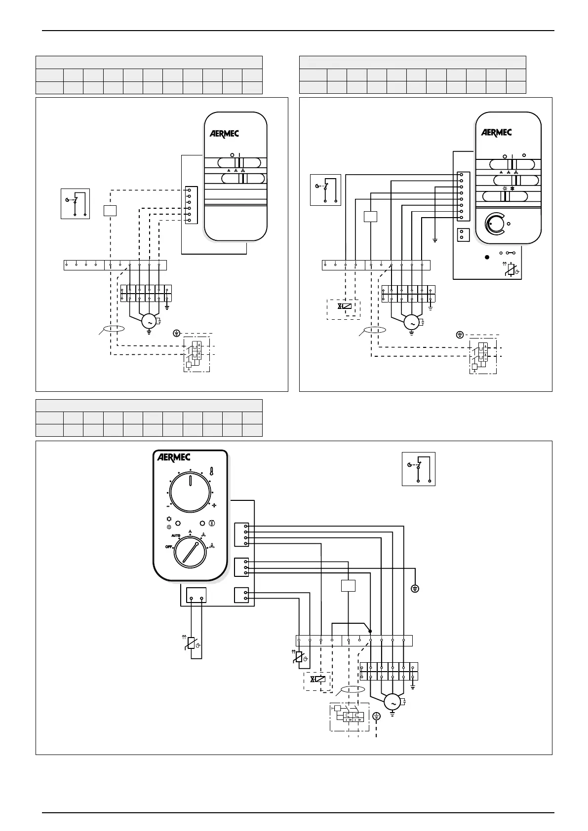
PX2
FCX 17 22 32 36 42 50 56 62 82 102
FCX - 24 34 - 44 54 - 64 84 -
PXBI + VCF
FCX 17 22 32 36 42 50 56 62 82 102
FCX - 24 34 - 44 54 - 64 84 -

  











 







 
  










PTI + VCF
FCX 17 22 32 36 42 50 56 62 82 102
FCX - 24 34 - 44 54 - 64 84 -

Related product manuals