EasyManua.ls Logo

Akai GX-225D - Page 57

Akai GX-225D
57 pages
Print Icon
To Previous Page IconTo Previous Page
To Previous Page IconTo Previous Page
Loading...
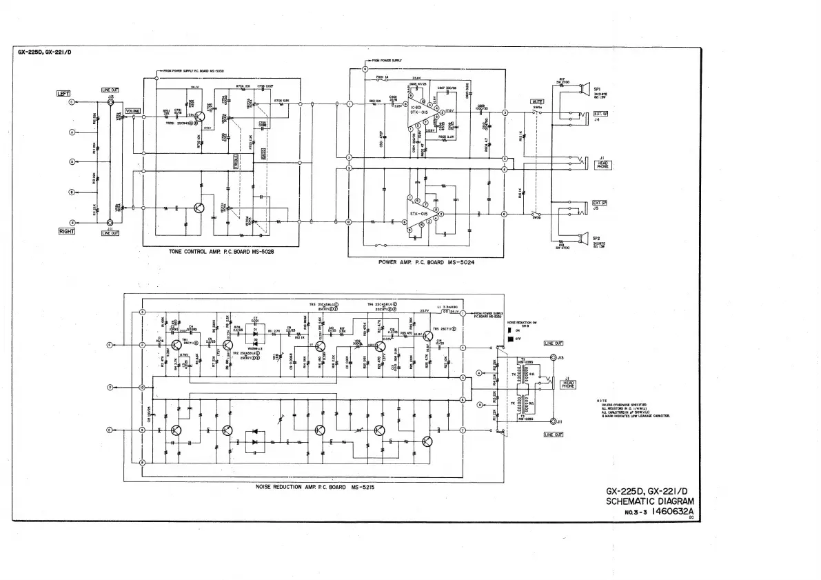
@X-225D,
GX-221/D
RIGHT,
RI3
22K
Ri4
22K
+
Ri2
22K
RH
22K
tS
FROM
POWER
SUPPLY
RC.
BOARD
MS~S030
ls
se
areata
RIT
=
SW
2710)
:
R704
10K
C706
0.027
=
:
ceo7
33025
JB
!
>
O
H
&
ss
R706
&8K
e
2
(MOTE)
ae
(4)
1680735
SW5e
S
(ats
(3)
oto
°
.
6
:
|
|
es
1
7)
&
4
.
a
3
!
a
>
2
°
"7
i
&
5
H
pS
H
LS
kK
z=
i]
See
Ad
i
8
~
'
3
|
=
|
(2)
(5)
0
zeal
(2)-
6
©)
1
|
|
|
|
:
i
;
1
1
f
1
O
|
pees
|
(8)
Oo
O
Sw5b
O
o—(0)
Jit
LINE
OUT|
O
iq
a
a
re
Rie
SW
27(K)
TONE
CONTROL.
AMP.
P.C,
BOARD
MS-5028
TR3
egnie®
TR4
28¢45816©
:
escin
asceri®®
an
ot
ew
“X(1))}—>FROM
POWER
SUPPLY
C7
PC.BOARD
MS-5030
NOISE
REDUCTION
SW
swe
|
|
OFF
LINE
OUT.
W659
x2
TR2
28¢458L6@
at
2sce71(XP)
gx
LINE
OUT
NOISE
REDUCTION
AMP.
PC.
BOARD
MS-5215
SP}
3K218TE
80
1.Sw
EXT.
SP
Jl
HEAD
PHONE
|
|
EXT.
P|
J5
SP2
3K2187E
8
1
5W
NOTE
UNLESS
OTHERWISE
SPECIFIED
ALL
RESISTORS
IN
$.
174WW)
ALL
CAPACITORS
IN
yF
SOW.V.(J)
%&
MARK:INDICATES
LOW
LEAKAGE
CAPACITOR.
GX-225D,
GX-221/D
SCHEMATIC
DIAGRAM
NO.3-3
1460632A

Related product manuals