EasyManua.ls Logo

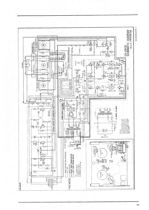
Akai GX-260D - Motor Direction and Torque Motor Voltage Control; Operational Mode Explanations

Akai GX-260D
55 pages
To Next Page IconTo Next Page
To Next Page IconTo Next Page
To Previous Page IconTo Previous Page
To Previous Page IconTo Previous Page
Loading...
[-DILVWAHOS
VEIBO9P!
2-2'0N
eee
WVHOVIG
SILVWSHOS
7
Secon
C092-X9
pp
:
eee
SGLIDVdS
Wha
SOLON
OS
Te
“ORS
40N
SI
(BNI
rr
S31¥210NN)
MOTE
HOLIMS
NOISSIANOD
31949
7
0092-x9
T300N
A
20
3S¥)
JH
3ON3N3938
(HI9'O
OE
$19
G0392-X9
T300W
1N
*
&
anveg
©
x
,
if
a
or
BONA
Id
9001
2HO9
AOZ
IY
yrccecee
NOISNAL
¥21NOFES
AAS
GINS,
GUNS
i
unis
AS
ABB!
3a
dds:
F
SPAS
4
~~
ta
'3G0W
SHAASY
eg
pet
vl
ne
TET
H
40N
18
aa
(0162-ON
wad,
Gna
om
NOISW3ANO3)
{40.L9313S
3OVLI0A!
Q4SS3ud30-NOLLNG
GM4
N3HM
---—
ay,
QYYOE
“Sd
AlddS
YaMOd
ACOW
OM4
he
{
‘A3d
NON
:
Oot
ee
OR
iy
eH
tole
ty
se
aie
opa
ree
‘3
e
(p
ape
|
(3
‘a)elolgse.
14
3
(EYAY/_
DMG
SHOLSISRA
TV
,
eee
Ly
aerial
msm
1
Us
H
i
ee
Sandisk
Spindend
cain
mu
)
Ras
Lubtecee
<>
ale
3
ion
\
og
39
ne
GHG
a
cnt
a5
HOLOW
3NDYOL
B0IS
1437-----
1
‘ONE
SeNOIT
OND
SBMDI
+
72
ah
co
ie
YOLOW
3NDYOL
30S
LHO1Y——
q
49078
HOLIMS
NOISHBANOO
F7OA9}
onyenc
once
-
,
oe
ar
a
Q
a8
YOLOW
NIVA———
iia
F
we
nz
=
+
x
senor
TE
Ton
mS
‘NOD
‘SAS
---=-
i)
f
' '
t
m7
q
Tw
i
asia
q
Y
(8~01-ON)GYVOE
‘Sd
YOULNOD
WALSAS
|
>
pap
ents
Resraaters
=
-
-
>
to
meneame
O-—b
poe
eee
oe
i
es
Se
oe
SS
SE
i
»
RS
nN
anv
1
y
{3°0)1
12082
g
®)
(BC)
If
te
1
pies
lat
3
|
Nie
fee
|
copes
‘a
~T
SRS
x
i
als
=
&
cea
V
2
or
.
ne
H
1
‘e
3
eS
R
sts
Cy
ide:
|
z
4
Qe2
ray
i
sl
a:
3
=
8
3
risa
©
|
ley
|
eemmmmceseacinteciey
|
cal]
MUMTen
Vinmi
(GG:
SERS
(Re)
A)
cn!
cl
Goebel
=
val
S
rr
a
RR
eS
i
*
;
wee
£0
x
BA-OXPE
3dAL
he
t
+
En-OXrE
BAL
WOLOW.
3NOHOL
30:S
1437
»s
Veen
20
YOON
BNONOL
BAS
LHOIY
2
g
3
3
=
°
ba
See
gor
oe
ono
g
ye
a
g
T3
A
2
=
a
A
ara
at
pigs
re
dn
ee
er
eo,
Hi
ig
2
TAT
LA
QO92~x9
19

Other manuals for Akai GX-260D

Related product manuals