EasyManua.ls Logo

Alpine X009-FD2 - Page 139

Alpine X009-FD2
250 pages
Print Icon
To Next Page IconTo Next Page
To Next Page IconTo Next Page
To Previous Page IconTo Previous Page
To Previous Page IconTo Previous Page
Loading...
116-EN
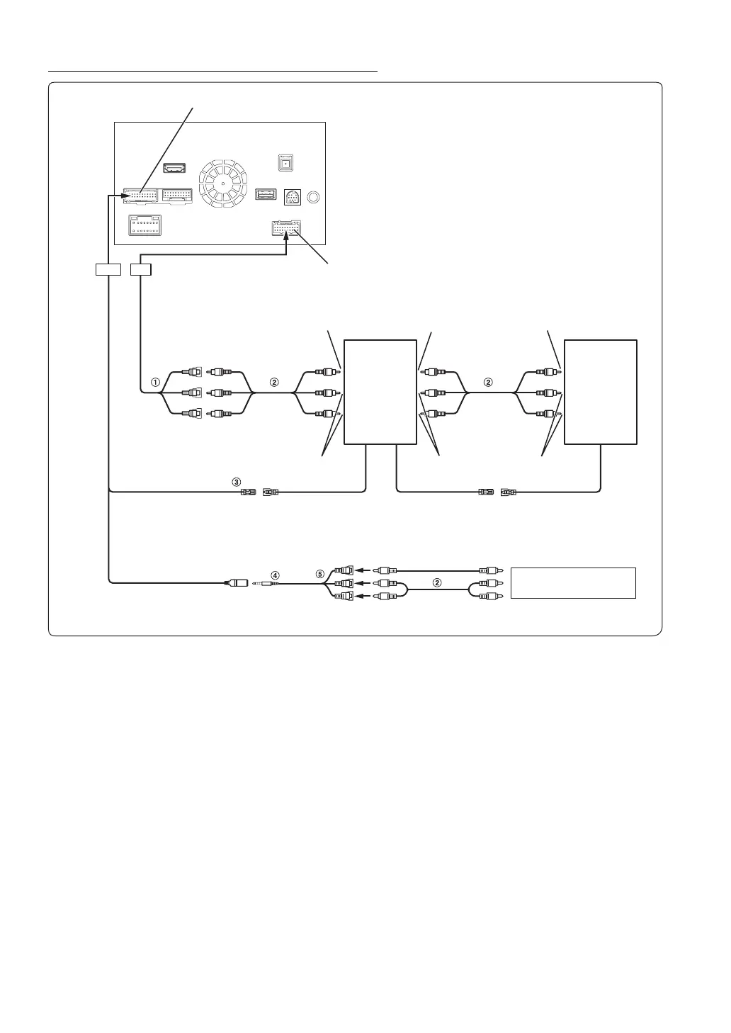
Connection of a Mobile Digital TV Receiver and DVD Changer
1 Video/Audio Input Connectors (AUX INPUT)
For GMC/Chevrolet, if the external Key Panel has an AUX
Input, these connectors can provide an input from the
vehicle’s dash. Refer to “Location of Controls” (page 18).
2 RCA Extension Cable (sold separately)
3 Remote Control Output Lead (Brown)
Connect this lead to the remote control input lead. This lead
outputs the controlling signals from the remote control.
4 AV/RCA interface cable (4-pole mini AV plug to
3-RCA) (sold separately)
5 Video/Audio Input Connectors
YELLOW is for input video, RED is right and WHITE is left
input the audio.
You can connect one more external input device only when the “Primary Name” is set to “DVB-T”. Refer to “Setting the Primary Auxiliary (AUX)
Name (AUX 1 Setup)” (page 60).
When connecting an external input device to the iPod VIDEO connector, set “AUX 3 Source Select” to “AUX3”. Refer to “Setting the AUX3”
(page 60).
CAMERA/W.REMOTE Connector
AUX/PRE OUT Connector
(Yellow)
(Red)
(White)
To Audio Input
Terminal
Mobile Digital
TV Receiver
(sold
separately)
iPod video connector
REMOTE OUT
(Brown)
REMOTE IN
(White/Brown)
REMOTE OUT
(White/Brown)
REMOTE IN
(White/Brown)
To Video Output terminal
To Audio Output Terminal
To Video Output terminal
To Audio Output
Terminal
DVD Changer
(sold
separately)
To Video Output terminal
DVD Player
(sold separately)
To Audio Output terminal
To Video Input Terminal
DVE-5207, etc.

Table of Contents

Related product manuals