EasyManua.ls Logo

ARD Snga - BL2000 Split System Wiring

ARD Snga
8 pages
Print Icon
To Previous Page IconTo Previous Page
To Previous Page IconTo Previous Page
Loading...
- 7 -
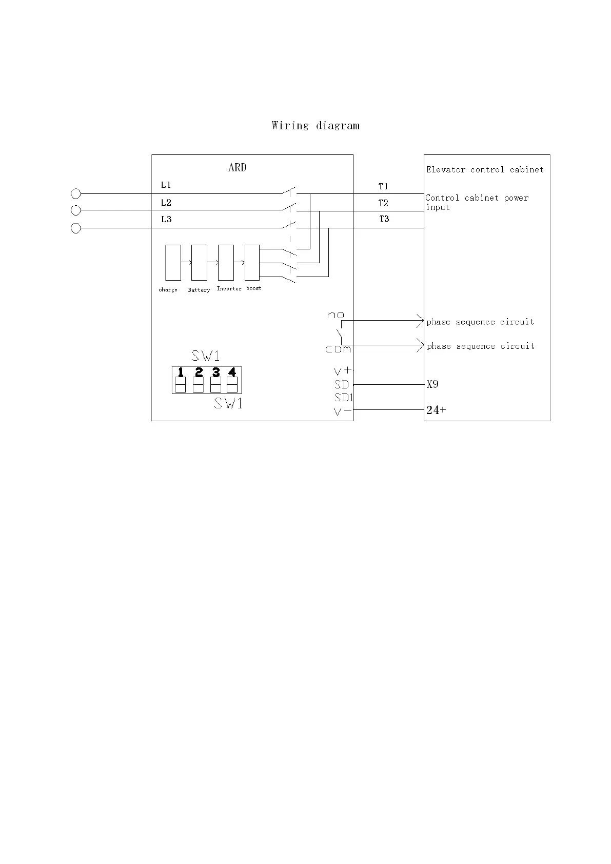
BL2000
split
system
AC380V