EasyManua.ls Logo

Ariston Nuos Evo Split 80 - Page 100

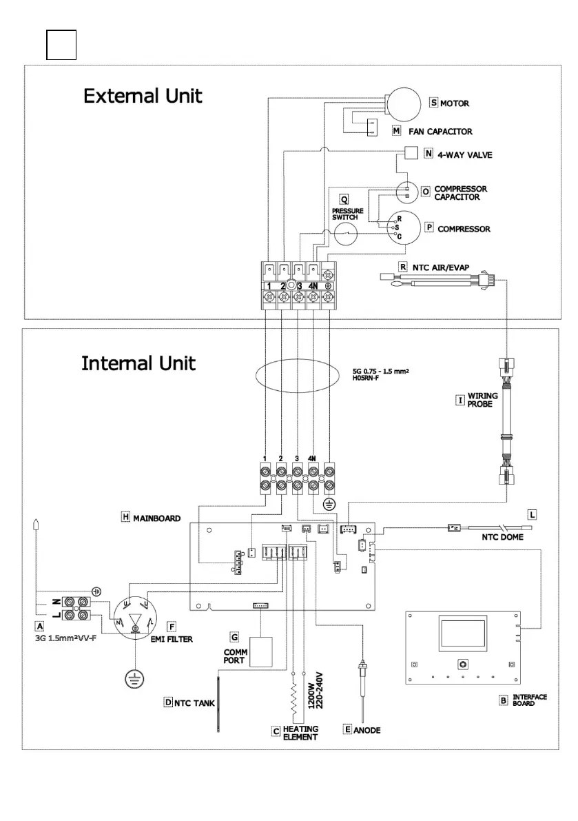
Ariston Nuos Evo Split 80
Print Icon
To Next Page IconTo Next Page
To Next Page IconTo Next Page
To Previous Page IconTo Previous Page
To Previous Page IconTo Previous Page
Loading...
98
3

Related product manuals