EasyManua.ls Logo

Astralpool PRO-ELYO INVERBOOST 48707M - Wiring Diagram Models 48711 T;48712 T

Astralpool PRO-ELYO INVERBOOST 48707M
Print Icon
To Next Page IconTo Next Page
To Next Page IconTo Next Page
To Previous Page IconTo Previous Page
To Previous Page IconTo Previous Page
Loading...
- 54 -
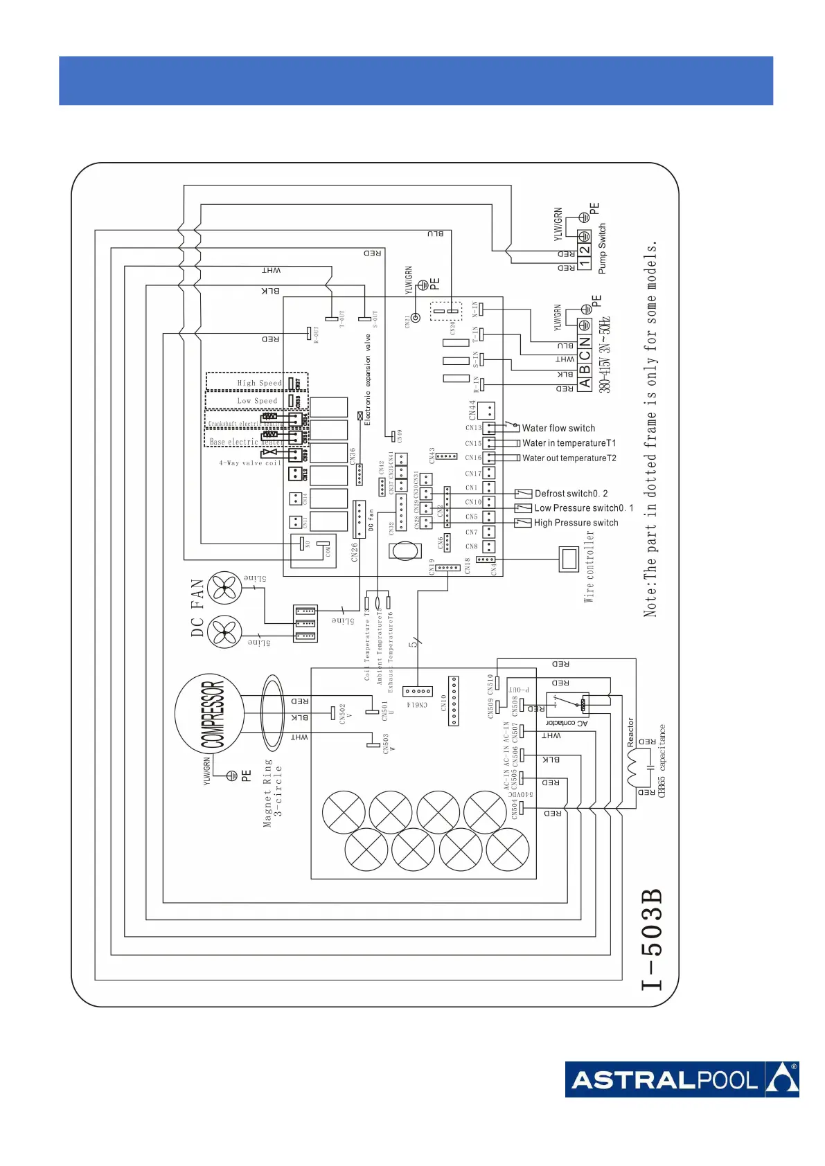
6.3 Inverter swimming pool heat pump wiring diagram
Ref.48711T/48712T
* Above electrical wiring diagram only for your reference, please subject machine posted the wiring diagram.
6.
6.6.
Electrical
ElectricalElectrical
Wiring
WiringWiring

Related product manuals