EasyManua.ls Logo

Astralpool PRO-ELYO INVERBOOST 48707M - Page 85

Astralpool PRO-ELYO INVERBOOST 48707M
Print Icon
To Next Page IconTo Next Page
To Next Page IconTo Next Page
To Previous Page IconTo Previous Page
To Previous Page IconTo Previous Page
Loading...
- 82 -
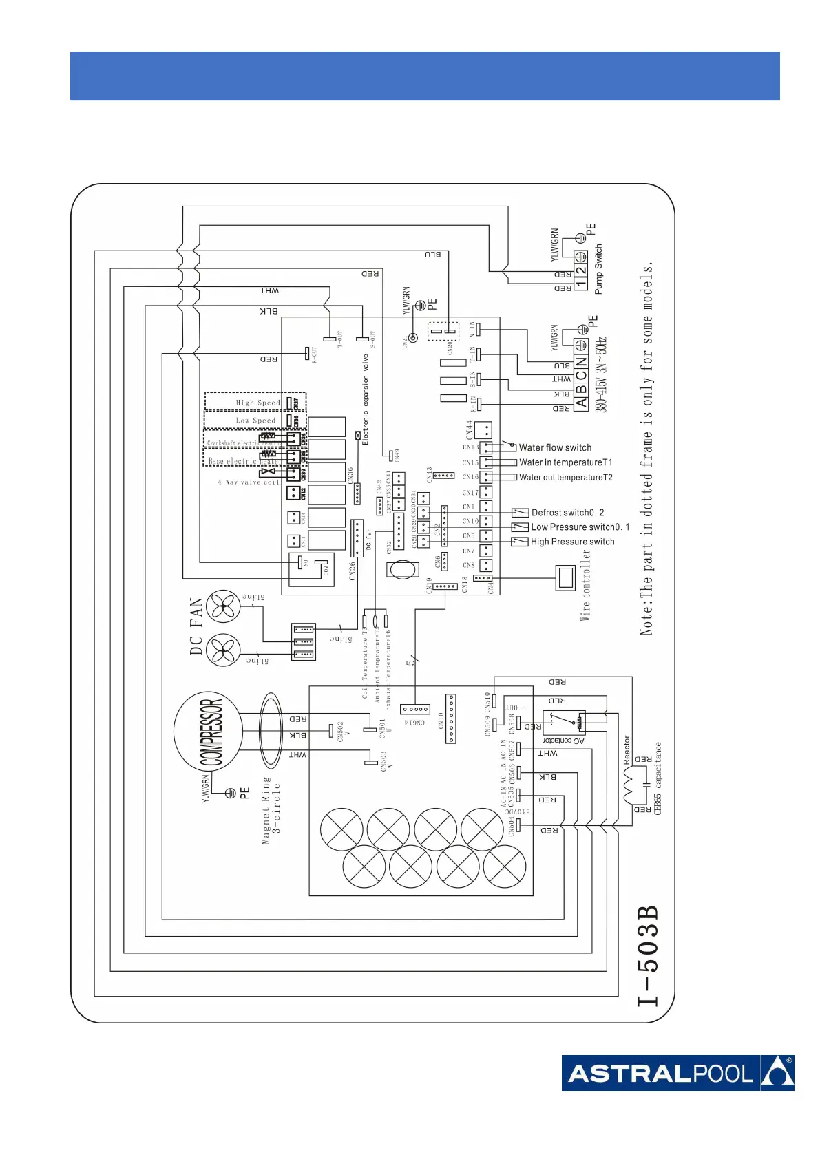
6.3 ZWEMBAD WARMTEPOMP BEDRADING SCHEMA
Réf. 48711T/48712T
6.
6.
6.
Elektrische
Elektrische
Elektrische
schema
schema
schema

Related product manuals