EasyManua.ls Logo

Atlas Copco LE7

Atlas Copco LE7
74 pages
To Next Page IconTo Next Page
To Next Page IconTo Next Page
To Previous Page IconTo Previous Page
To Previous Page IconTo Previous Page
Loading...
Instruction book
9820 2220 01
50924D
9820 2220 02
50925D
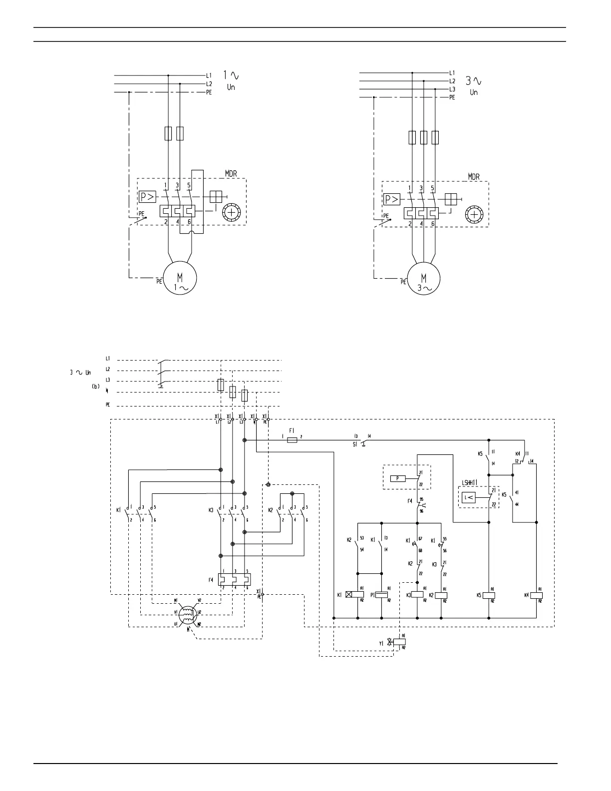
Fig. 2.27 Electrical diagram of single-phase
LE/LF/LT with direct-on-line starter
Fig. 2.28 Electrical diagram of 3-phase LE/LF/LT2
up to -7 with direct-on-line starter
9820 8059 00/4
52787D
Fig. 2.29 Electrical diagram of 3-phase LE/LT5 up to -10, LE15, -20, LF5 up to -10 and LT15/60, LT15, -20
with star-delta starter
2920 1585 00 - 40 -

Table of Contents

Related product manuals