EasyManua.ls Logo

Atlas Copco SF 22+

Atlas Copco SF 22+
114 pages
To Next Page IconTo Next Page
To Next Page IconTo Next Page
To Previous Page IconTo Previous Page
To Previous Page IconTo Previous Page
Loading...
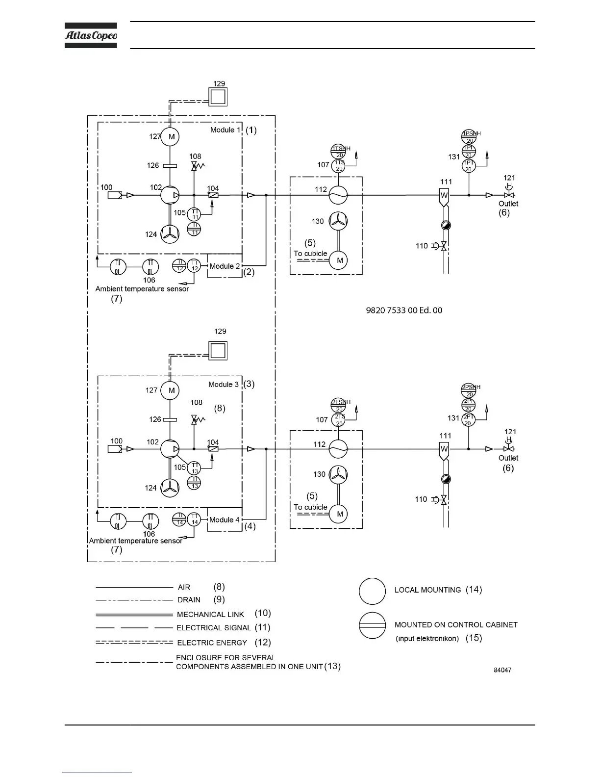
Flow diagram of SFD 11
+
, SFD 15
+
, SFD 22
+
Instruction book
16 2920 7140 52

Related product manuals