EasyManua.ls Logo

Atmos A25 - Connection of Boilers DxxP and Pxx with Electronic Regulation ACD 03;04 and a Buffer Tank with Solar Heating

Atmos A25
96 pages
Print Icon
To Next Page IconTo Next Page
To Next Page IconTo Next Page
To Previous Page IconTo Previous Page
To Previous Page IconTo Previous Page
Loading...
EN
www.atmos.cz
22-EN
Operation and maintenance manual - EN
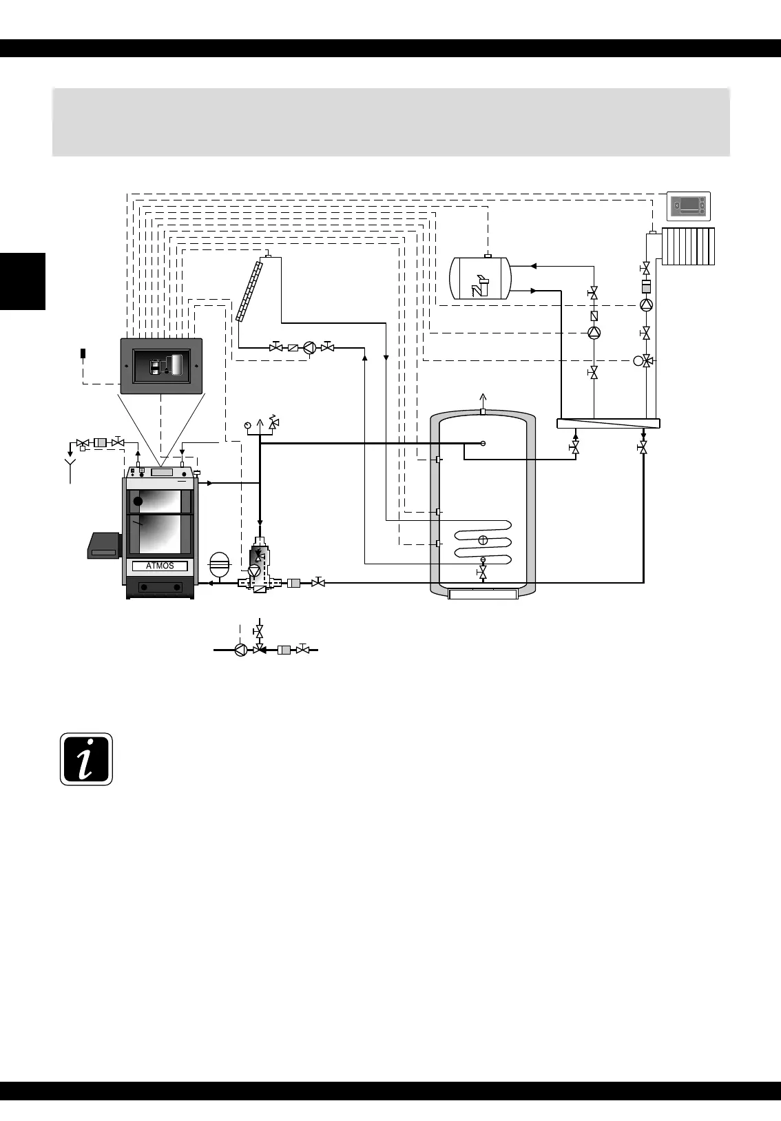
15. Connection of boilers DxxP and Pxx with electronic
regulation ACD 03/04 and a buffer tank with solar heating
INFO - If using electronic regulation ACD 03/04, we do not connect any set or other sensors
in the boiler.
The operation of the burner and fan is controlled directly from the ACD 03/04 regulation.
System configuration of parameters: S6 = 1, S14 = 0, S15 = 1
M
A
B
AF (26)
ARU5/10/30
Odpad
outlet
FPF = Ts
PF = Tv
MAX. 60°C
přívod
supply
2-6 bar
10-15°C
Ventil / valve
TS131 – 3/4ZA
(WATTS STS20)
filtr
filter
mísící ventil
mixing valve
čerpadlo
pump
obytné místnosti
haritable rooms
tlakoměr,
přetlakový ventil,
odvzdušňovací ventil
pressure gauge,
safety valve,
deaerator
tlaková
expansní
nádoba
pressure
expansion
vessel
ventil
valve
ventil
valve
ventil
valve
filtr
filter
ventil
valve
ventil
valve
ventil
valve
ventil
valve
filtr
filter
ventil
valve
ventil
valve
čerpadlo
pump
odvzdušňovací ventil
deaerator
vyrovnávací nádrž
buffer tank
500 - 1000 l
KVLF = Tsv
TV 60 °C (65 °C)
Laddomat 22
WF = Tk
VF1
SF
bojler TUV
DHW boiler
A25
22,5 °c
KSPF
ATMOS
ACD