EasyManua.ls Logo

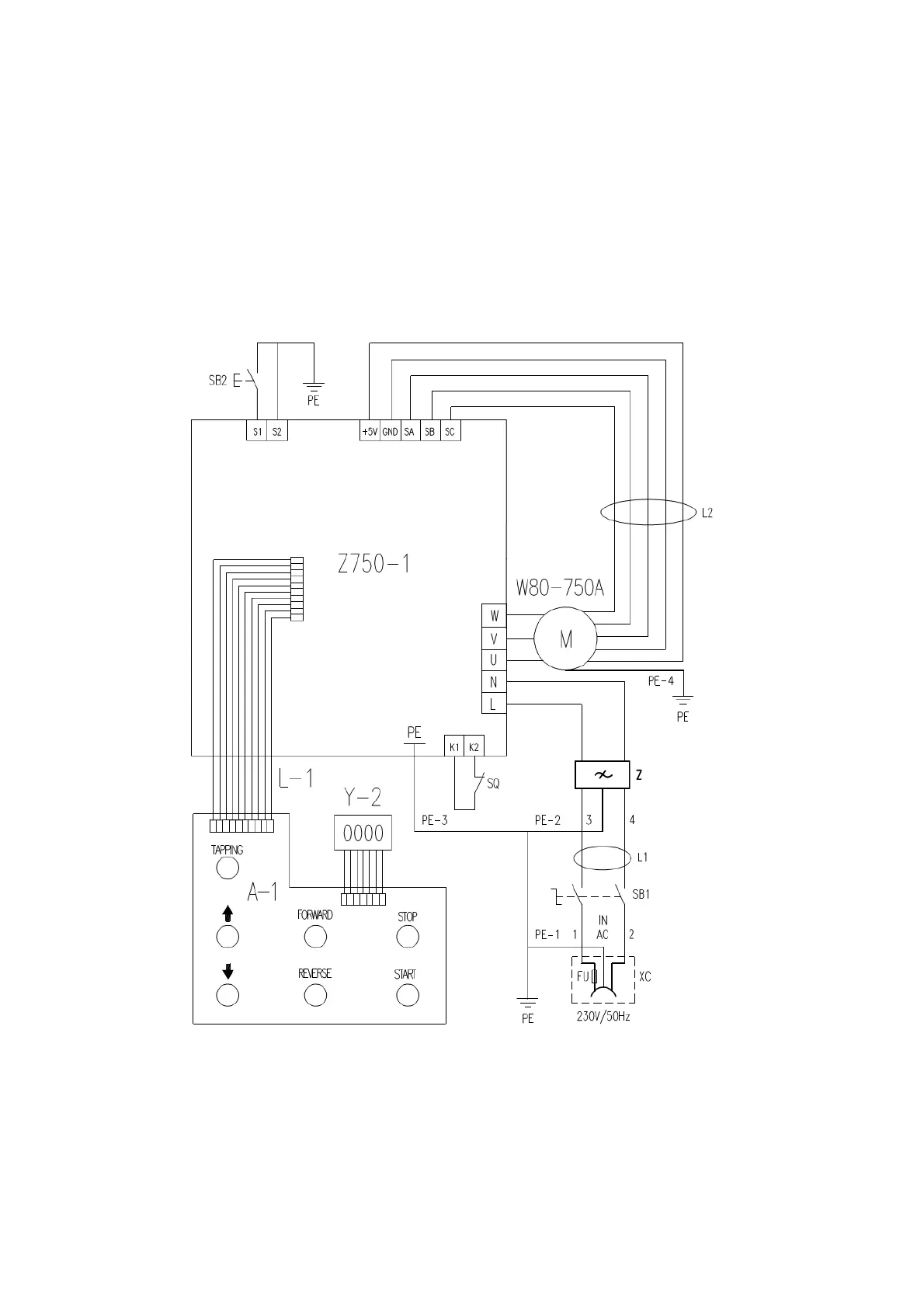
Axminster Engineer Series - Circuit Diagram (230 V)

Axminster Engineer Series
20 pages
Print Icon
To Next Page IconTo Next Page
To Next Page IconTo Next Page
To Previous Page IconTo Previous Page
To Previous Page IconTo Previous Page
Loading...
Circle drawing (only for 230V) according to your choice
17

Other manuals for Axminster Engineer Series

Related product manuals