EasyManua.ls Logo

Bering BEXP11i - Page 332

Bering BEXP11i
388 pages
Print Icon
To Next Page IconTo Next Page
To Next Page IconTo Next Page
To Previous Page IconTo Previous Page
To Previous Page IconTo Previous Page
Loading...
- 328 -
ATEN
ÇÃ
O: Para aquecer a
á
gua da piscina (ou banheira de
á
gua quente), a bomba do filtro deve estar
funcionando para fazer com que a água circule pela bomba de calor. A bomba de calor não iniciará se a
á
gua n
ã
o estiver circulando.
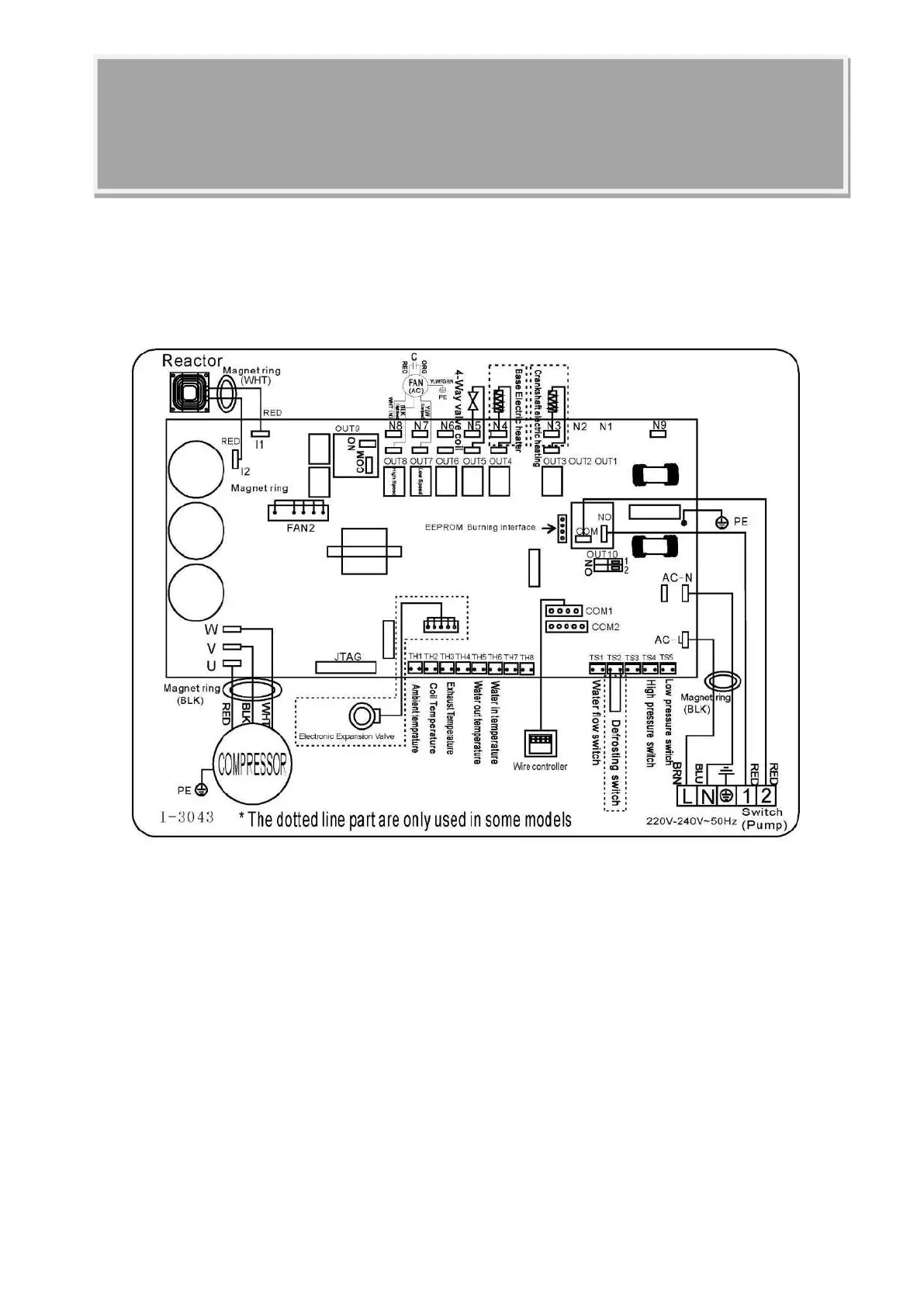
6. Cablagem elétrica
6.1 DIAGRAMA DE FIAÇÃO DA BOMBA DE CALOR DA PISCINA
Ref: BEXP05i/BEXP07i/BEXP09i/BEXP11i/BEXP14i/BEXP16i/BEXP18i/BEXP20i

Table of Contents

Related product manuals