EasyManua.ls Logo

Bering BEXP16i - Page 231

Bering BEXP16i
388 pages
Print Icon
To Next Page IconTo Next Page
To Next Page IconTo Next Page
To Previous Page IconTo Previous Page
To Previous Page IconTo Previous Page
Loading...
227
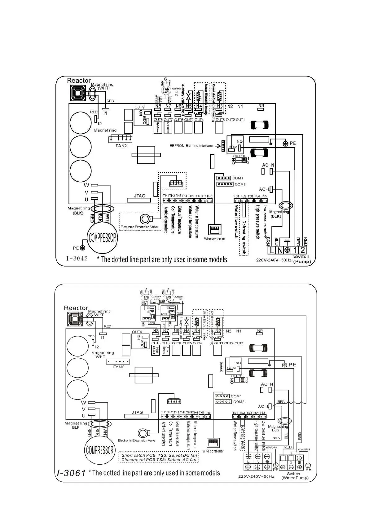
6. Elektronische Anschlüsse
6.1 Inverter-Schwimmbad-Wärmepumpe-Schaltplan
Ref: BEXP05i/BEXP07i/BEXP09i/BEXP11i/BEXP14i/BEXP16i/BEXP18i/BEXP20i
Ref
BEXP25i

Table of Contents

Related product manuals