EasyManua.ls Logo

Bertazzoni PM3630GX - Page 22

Bertazzoni PM3630GX
22 pages
Print Icon
To Previous Page IconTo Previous Page
To Previous Page IconTo Previous Page
Loading...
22
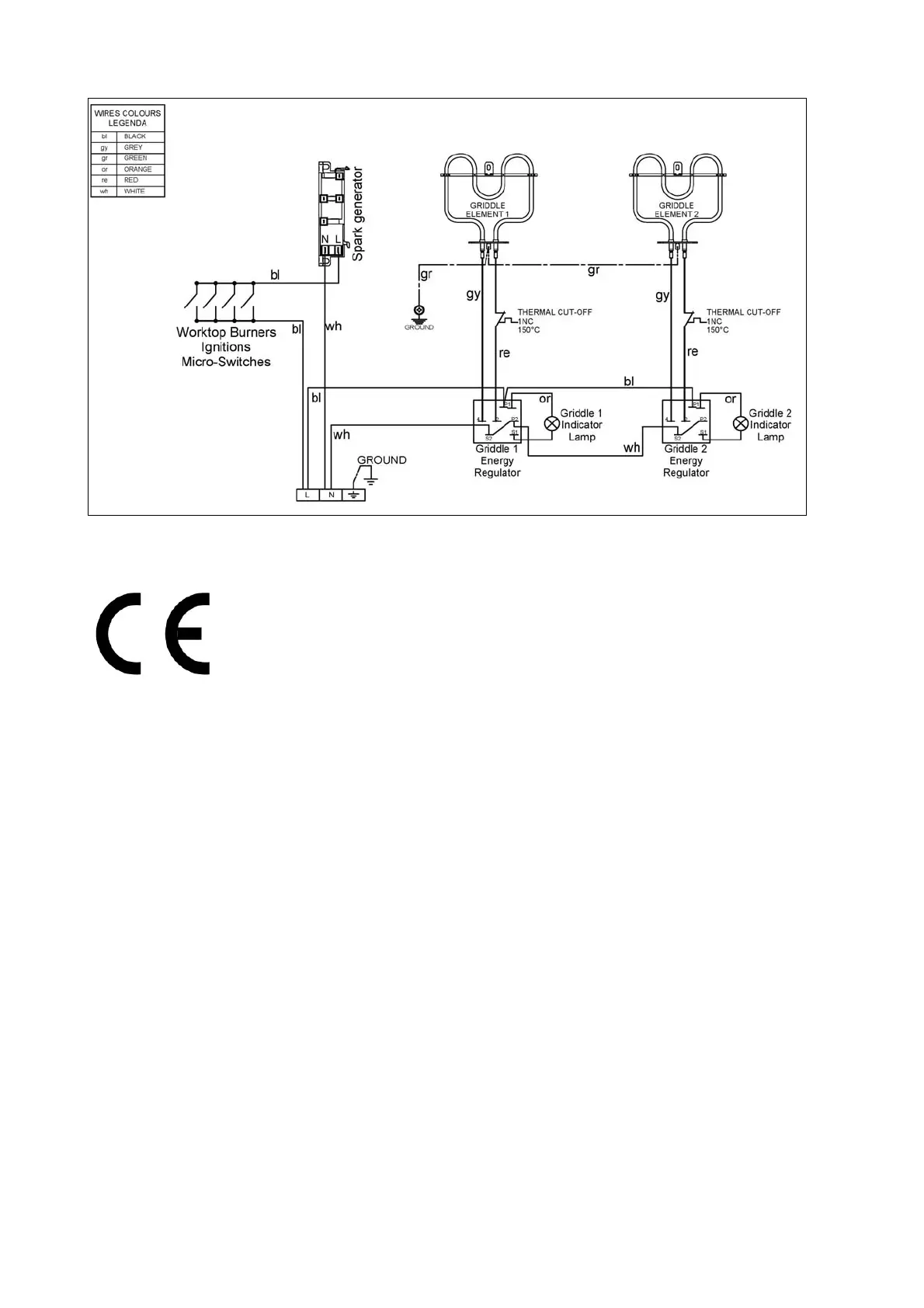
Fig.19

Related product manuals