EasyManua.ls Logo

BFT HYDRA - Page 29

BFT HYDRA
Print Icon
To Next Page IconTo Next Page
To Next Page IconTo Next Page
To Previous Page IconTo Previous Page
To Previous Page IconTo Previous Page
Loading...
HYDRA - Ver. 07 -
29
D811329_07
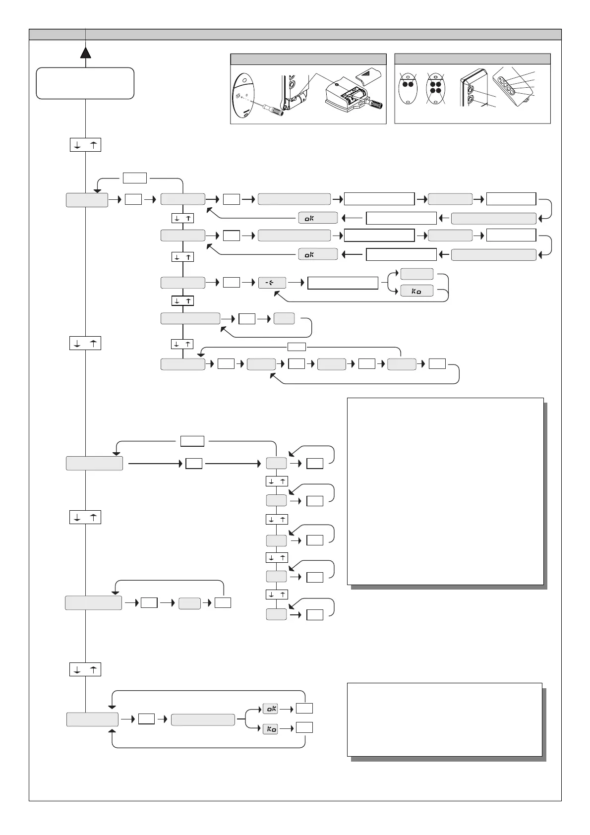
Fig. B
P1
T1
T2
T1
T2
T3
T4
TRC 1-2
TRC 4
FIG. B1A
FIG. B2A
TRC 1-2
TRC 4
MITTO 2-4
T1
T2
T1
T2
T3
T4
P1
sprache
ITA
FRA
DEU
ENG
ESP
VORANGEHENDE
MENÜS FIG. A
OK
OK
OK
OK
OK
OK
+/-
-
+
-
+
-
+
-
+
-
+
-
+
. . . . . .
OK
AUTOset
OK
OK
MENÜ AUTOSET
Stellt automatisch das Motordrehmoment ein.
ACHTUNG! In der Autotuningphase funktioniert die
Hinderniserfassung nicht optimal, der Installateur muß
deshalb die Bewegung der Toranlage im Auge behalten
und verhindern, daß Personen oder Sachwerte sich
ihrem Wirkradius nähern oder sich dort aufhalten.
betriebsdaten
OK
OK
PRG
FUNc
-
+
-
+
OK
+/-
Auf Fernsteuerung P1
drücken, siehe Abb.1A
Gewünschtes T auf Fernsteuerung
drücken, siehe Abb.2A
Gewünschtes T auf Fernsteuerung
drücken, siehe Abb.2A
P1 auf Fersteuerung
loslassen
zufueg.
start
verst. taste
loslassen
01
PRG.
lesen
COD RX
OK
1A9C
OK
22FD
OK
01
OK
-
+
+/-
OK
OK
OK
Loeschen 64
-
+
-
+
01 t1
gevUe TASTE
Auf Fernsteuerung P1
drücken, siehe Abb.1A
Gewünschtes T auf Fernsteuerung
drücken, siehe Abb.2A
P1 auf Fersteuerung
loslassen
zufueg.
2ch
verst. taste
loslassen
01
OK
-
+
gevUe TASTE
FUNKMENÜ
HINZUFÜGEN - Fügt dem Empfängerspeicher die Taste
einer Fernsteuerung hinzu, nach der Speicherung erfolgt
auf dem Display eine Rü ckmeldung mit der
Empfängernummer am Speicherplatz (01 bis 64).
HINZUFÜGEN
Taste start
- Weist die gewünschte Taste
dem Startbefehl zu
HINZUFÜGEN
Taste 2ch
- Weist die gewünschte Taste
dem Befehl 2. Funkkanal zu
LESEN - Prüft eine Empfängertaste, die - falls
gespeichert - auf dem Display mit der
Empfängernummer im Speicherplatz (01 bis 64) und der
Tastennummer (T1-T2-T3 oder T4) angegeben wird.
LÖSCHEN 64
VORSICHT! Entfernt sämtliche Fernsteuerungen
unwiderbringlich aus dem Speicher des Empfängers
COD RX
Zeigt den Empfängercode.

Related product manuals