EasyManua.ls Logo

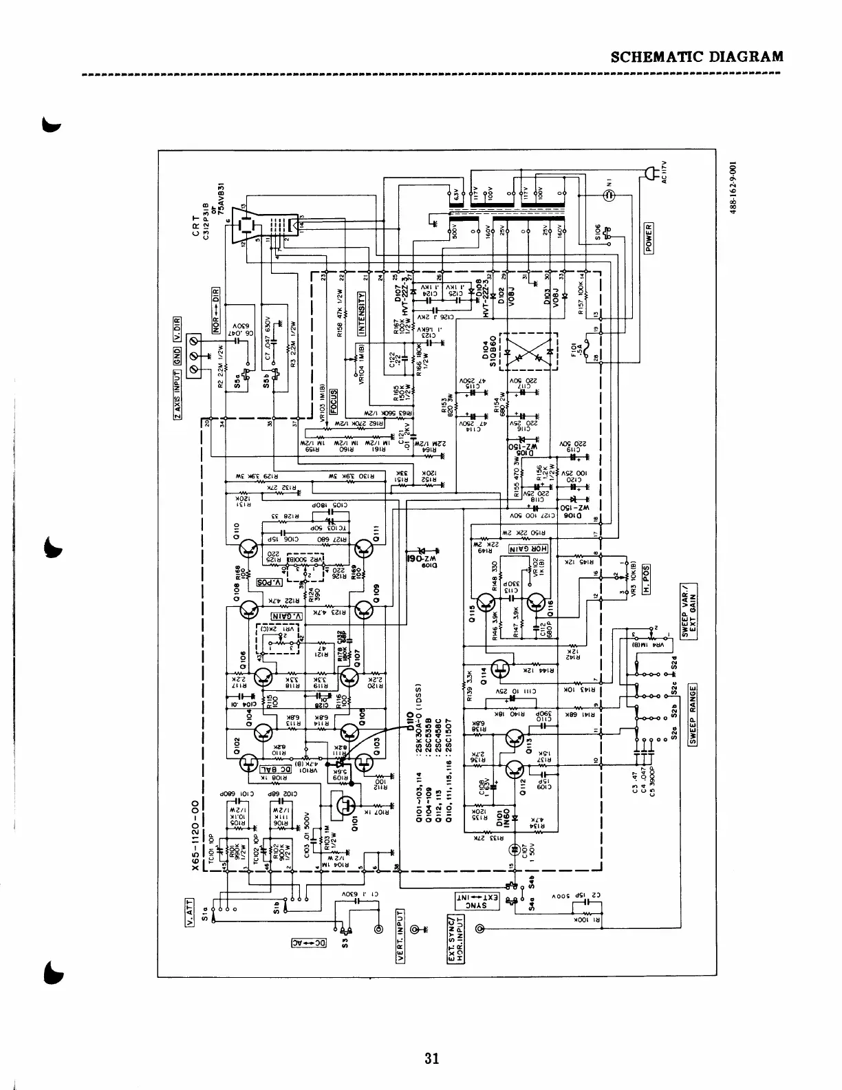
BK Precision 1405 - SCHEMATIC DIAGRAM; OSCILLOSCOPE SCHEMATIC

BK Precision 1405
40 pages
Print Icon
To Next Page IconTo Next Page
To Next Page IconTo Next Page
To Previous Page IconTo Previous Page
To Previous Page IconTo Previous Page
Loading...
SCHEMATIC
DIAGRAM
x
o\
d
\o
6
{
t6t
t(,l
tzl
t<l
l"l
tcl
ll!l
llrll
t'l
ll2l
lFl
lrl
l2l
e^
lF'l
lal
llrJ I
tz
ool
zl|u
xr
Loru
AOCg r rl
o
o
A
Z/L
rotu
f,
ttt
-
lr
ge
o
rB
I
rt
o
r'*tF
(rg
e3
tEt
lol
Il
ttl
tGl
tol
t4
do€g rorf,
d89 ZOr3
L
o
o
I
o
:
I
|r)
(o
x
lcl
l-l
PI
tzl
lo1
tzl
ts2t
fFl
tfl
tal
tzl
EI
txl
l<l
EIJ
:
E
ts
I
ogt
-zf\
90rO
E;fr Eil
nr'6=Tnur
ntz
ogtu
rgru
YI
tglu
aut
>anz
?gta
x
(D
ts
g
-
'
N
N
N
N
t$C )|6'e
6Z18
,l\g x6I
OCIU
(t
o
3
?t.,r-
<.)oo
888e
Y(r(Jo
at
.a
3t
u,
olNolsl
:
!d
Etei
ll
6ts9
oooo
fltz
rzz
6rlu
o
!
c
!-(5-"2--,u;
I r-----'92
I
lJv-col
I
b
I
31

Related product manuals