EasyManua.ls Logo

Blodgett Combi BC14G - Page 19

Default Icon
66 pages
Print Icon
To Next Page IconTo Next Page
To Next Page IconTo Next Page
To Previous Page IconTo Previous Page
To Previous Page IconTo Previous Page
Loading...
BC14G
3-3
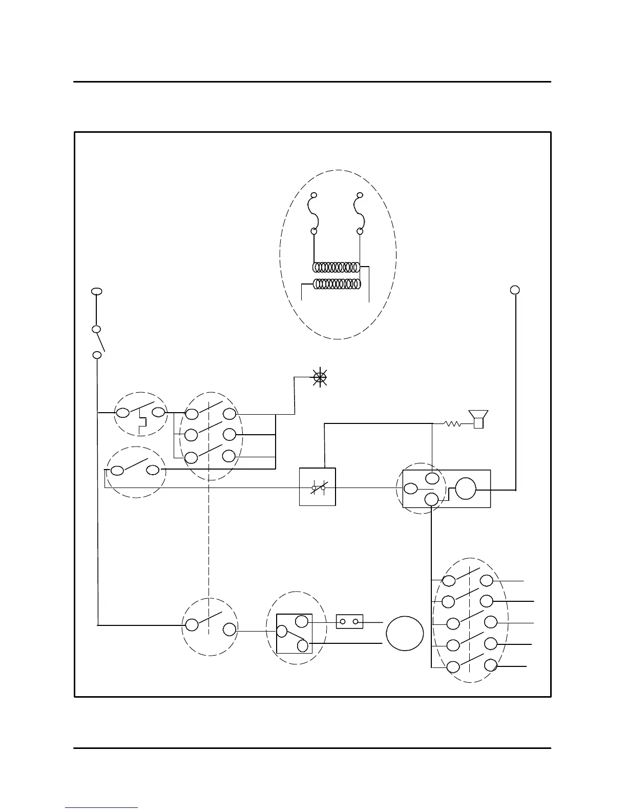
BC14G INCOMING POWER CHECK
Mode Switch
23
24
Hot air
Combi
Cool
Steam
Down
Door
Switch
S2
24
25
26
Fan speed
SW
R5
4
2
Buzzer
T1
3
9
21
4
10
22
Hot air
Combi
Steam
Mode Switch
Combi
5
6
11 12
7
8
17
18
19
20
Steam
6
7
tm1
4
5
6
TIMER-S5
B
C
D
1 shot
E
F
Motor
Delime
S15
P
N
L1
L2
L1
N
120V Input power
Optional
F2
10A
F1 10A
Slow Blow
Slow Blow
1 KVA
Thermally protected
A
G
H
F3
662_F
(350_C)
to 160_C
H4
Power on
5.6K
0
J
Speed Control
I
FIGURE 1

Related product manuals