EasyManua.ls Logo

Brivis profiler - Page 28

Brivis profiler
100 pages
Print Icon
To Next Page IconTo Next Page
To Next Page IconTo Next Page
To Previous Page IconTo Previous Page
To Previous Page IconTo Previous Page
Loading...
Service Manual 32 – Contour 3 Series, Profiler & Advance – Approved Issue 5 Printed 2/13/2014 11:50:17 AM
28
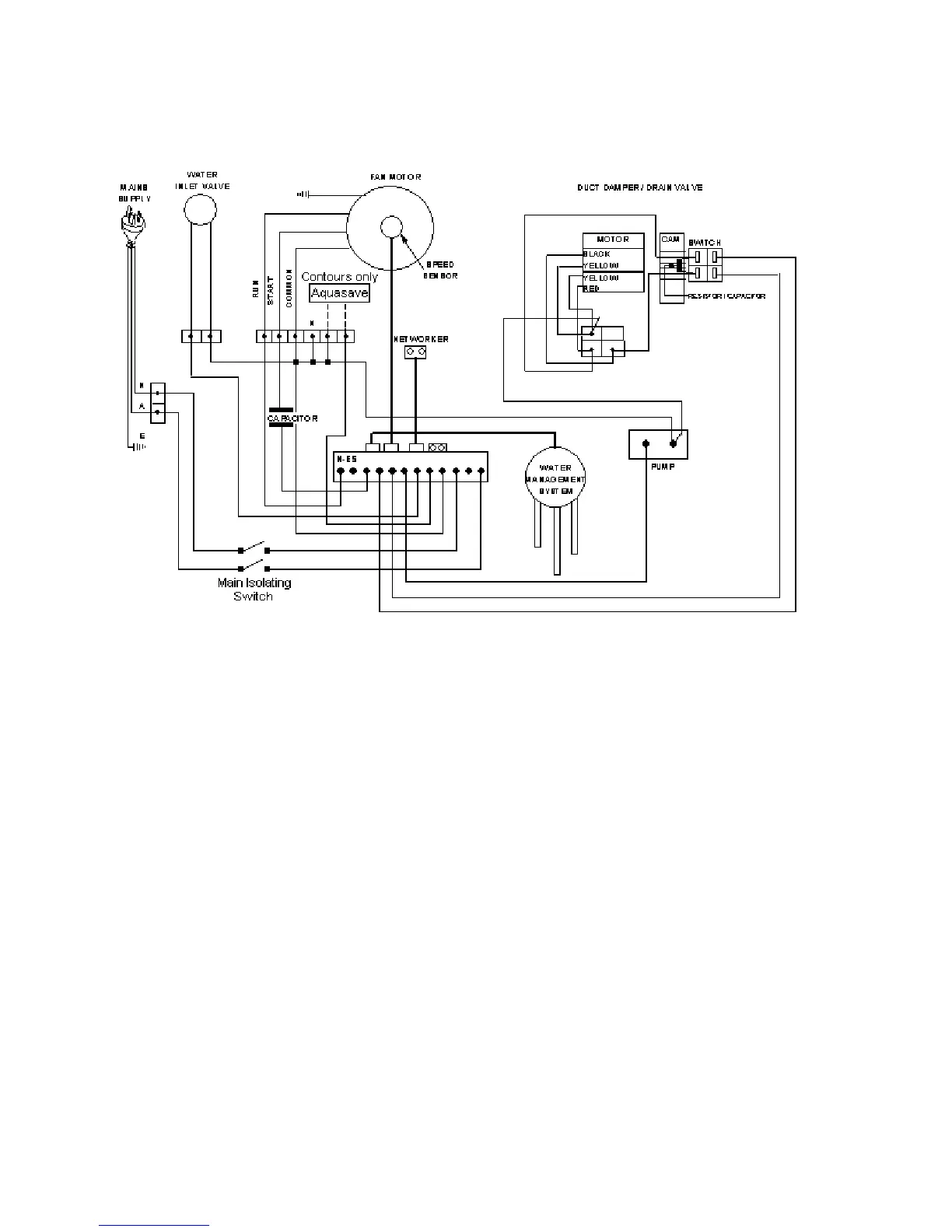
Circuit Wiring Diagram

Related product manuals