EasyManua.ls Logo

Bunn G1 - Schematic Wiring Diagram G1, G2 & G3; G1, G2, G3: 120 V AC Wiring; Schematic Wiring Diagram G1-MD; G1-MD: 120 V AC Wiring

Bunn G1
22 pages
Print Icon
To Next Page IconTo Next Page
To Next Page IconTo Next Page
To Previous Page IconTo Previous Page
To Previous Page IconTo Previous Page
Loading...
20
SW2
WHI/VIO
WHI/VIO
BLU
WHI/ORA
A
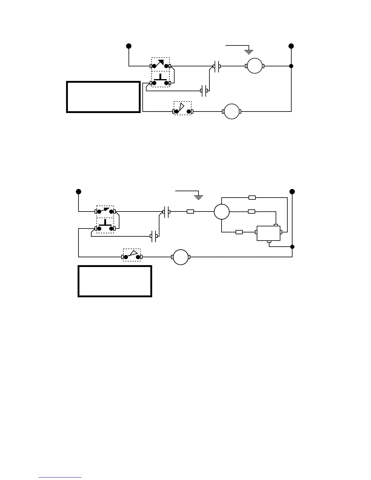
SCHEMATIC WIRING DIAGRAM G1-MD
GRN
L1
N
SW1
BLK WHI/RED
K
B
120 VOLTS AC
2 WIRE
SINGLE PHASE 60 HZ
10621.0000C 10/98 © 1992 BUNN-O-MATIC CORPORATION
WHI
WHI
K-7
K-9
K-6
K-4
M
RECT
BLU
BLU
BLU
RED
RED
-
BLK BLK
+
WHI/VIO
WHI/VIO
WHI/BLU
WHI/ORA
A
GRN
L1
N
SW1
BLK WHI/RED
SW2
K
B
M
L1 L2
120 VOLT AC
2 WIRE
SINGLE PHASE 60 HZ
WHI
WHI
K-7
K-9
K-6
K-4
SCHEMATIC WIRING DIAGRAM G1, G2 & G3
10190.0000F 9/91 © 1985 BUNN-O-MATIC CORPORATION

Other manuals for Bunn G1

Related product manuals