EasyManua.ls Logo

Carrier Performance 48VG-E - Page 22

Carrier Performance 48VG-E
74 pages
Print Icon
To Next Page IconTo Next Page
To Next Page IconTo Next Page
To Previous Page IconTo Previous Page
To Previous Page IconTo Previous Page
Loading...
22
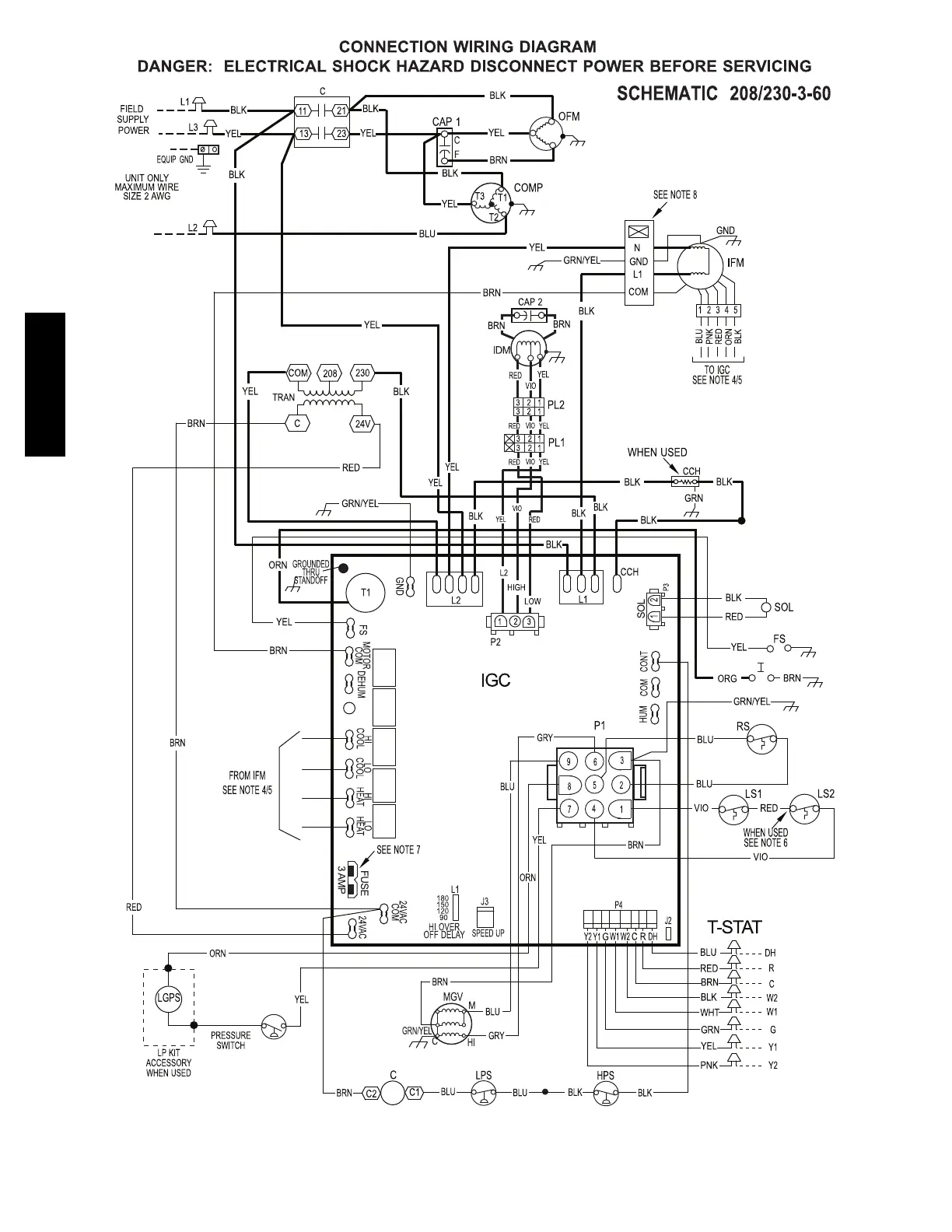
A14615
Fig. 16 -- 208/230-- 3--60 Connection Wiring Diagram Gas Inputs 40, 60, 90 KBtu/hr
48VG

Related product manuals