EasyManua.ls Logo

Cessna 152 - Page 125

Cessna 152
234 pages
Print Icon
To Next Page IconTo Next Page
To Next Page IconTo Next Page
To Previous Page IconTo Previous Page
To Previous Page IconTo Previous Page
Loading...
CESSNA
MODEL 152
SECTION7
AIRPLANE
&
SYSTEMS
DESCRIPTIONS
LOW-VOLTAGE
WARNING LIGHT
LO
VOLT
OUT-----•
POWER IN
ALTERNATOR
TO
INST LTS
CIRCUIT
BREAKER
SENSE
(
l----------
FIELOi.-----
...
, -
SENSE{-)
_____
...,.
fl?,~.--
GROUND
ALTERNATOR
-:-
CONTROL
UNIT
e
~
!
MASTER
f
SWITCH
-i,,
CLOCK
FLIGHT
HOUR
RECORDER
BATTERY
CONT
ACTOR
GROUND SERVICE
PLUG
RECEPTACLE
CODE
¢)
CIRCUIT BREAKER !AUTO-RESET}
Q)
CIRCUIT BREAKER !PUSH-TO.RESET)
FUSE
*
DIODE
t./'.f,
RESISTOR
f-
CAPACITOR INCISE
FILTER!
MAGNETOS
TO FUEL QUANTITY INDICATORS
TO FLASHING BEACON
TO PITOT HEAT
TO
IGNITION SWITCH
TO WING FLAP SYSTEM
TO
RED
DOORPOST
MAPLIGHT
TO LOW-VOLTAGE WARNING LIGHT
i......~,...__._
TO
INSTRUMENT, RADIO,
COMPASS
AND
POST
LIGHTS
TO
OIL
TEMPERATURE
GAGE
TO TURN COORDINATOR
TO WHITE DOORPOST MAPLIGHT
TO
AUDIO MUTING RELAY
TO
CONTROL WHEEL MAP LIGHT
TO NAVIGATION LIGHTS
TO
DOME LIGHT
TO RADIO
-~,..,_
.
._
___
TO
RADIO
OR
TRANSPONDER
AND ENCODING ALTIMETER
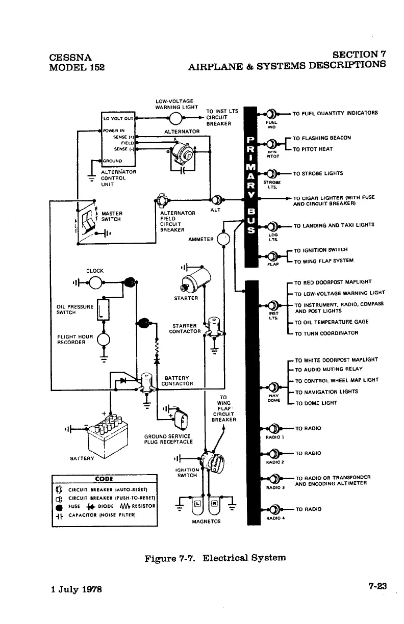
Figure
7-7.
Electrical
System
1
July
1978 7-23

Other manuals for Cessna 152

Related product manuals