EasyManua.ls Logo

ComfortStar CHH012CD-13 - Circuit Diagram

Default Icon
43 pages
Print Icon
To Next Page IconTo Next Page
To Next Page IconTo Next Page
To Previous Page IconTo Previous Page
To Previous Page IconTo Previous Page
Loading...
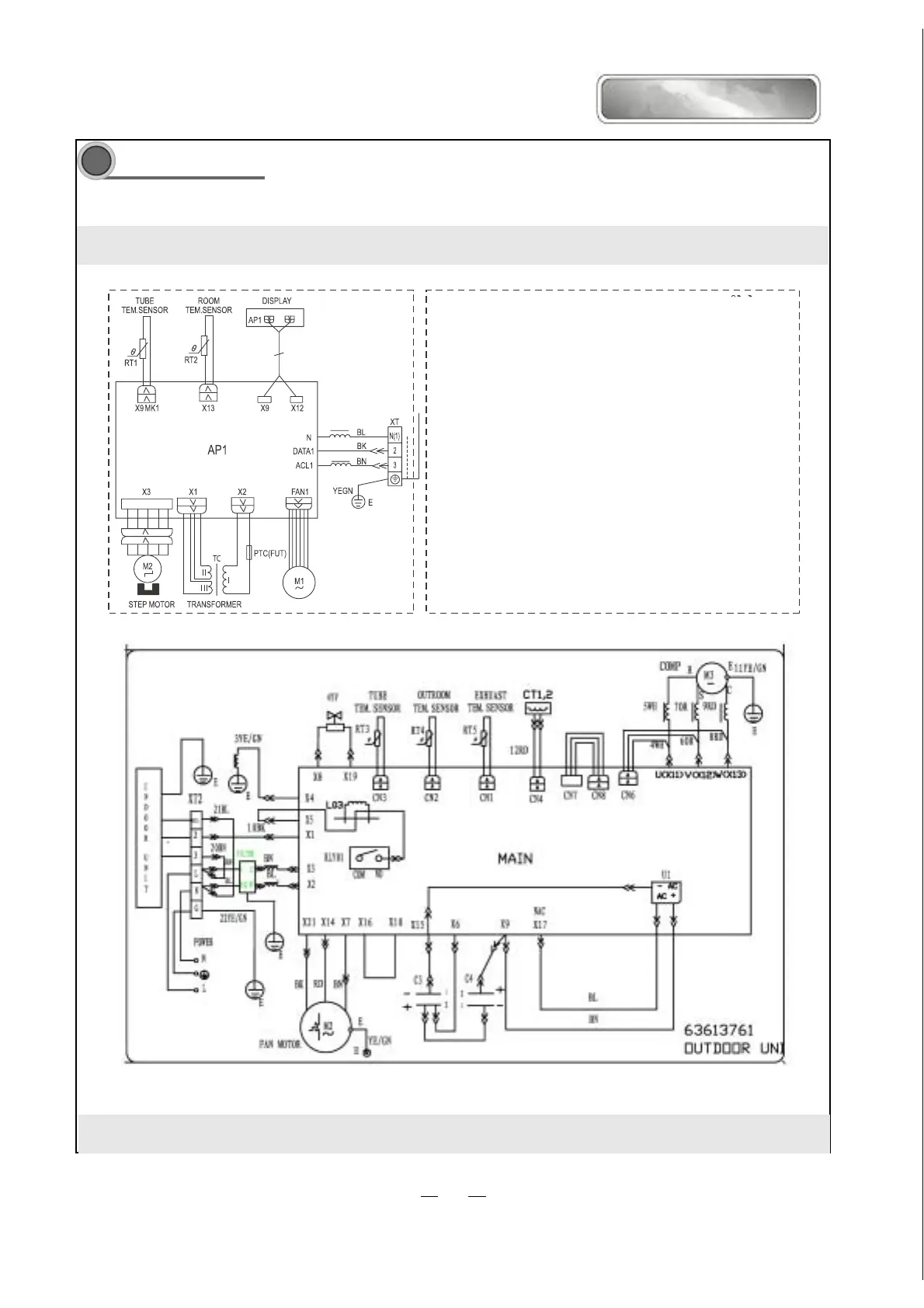
INDOOR UNIT
Circuit Diagram
These circuit diagrams are subject to change without notice. Please refer to the ones stuck on the machines.
Comfortstar plus
CHH09CA-13;CHH012CA-13
11