EasyManua.ls Logo

ComfortStar CHH012CD-13 - Page 14

Default Icon
43 pages
Print Icon
To Next Page IconTo Next Page
To Next Page IconTo Next Page
To Previous Page IconTo Previous Page
To Previous Page IconTo Previous Page
Loading...
Comfortstar plus
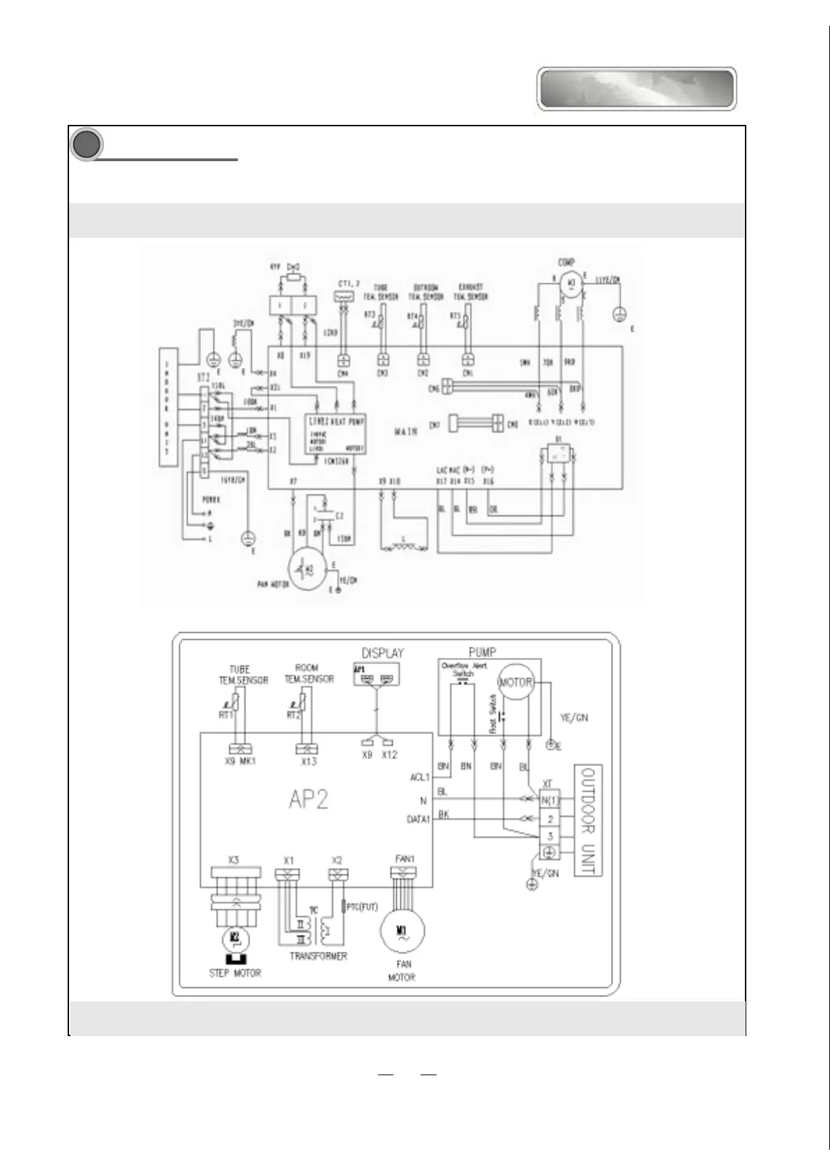
LOW AMBIENT CONTROL AND CONDENSATE PUMP DIAGRAM
13
&++&'/2:$0%,(17&21752/
CHH09CA-13,CHH012CA-13,CHH012CD-13 CONDENSATE PUMP