EasyManua.ls Logo

Comprag F Series - Page 47

Comprag F Series
108 pages
Print Icon
To Next Page IconTo Next Page
To Next Page IconTo Next Page
To Previous Page IconTo Previous Page
To Previous Page IconTo Previous Page
Loading...
47COMPRAG Schraubenkompressoren F-Serie
2.2 Allgemeine Beschreibung
Die Schraubenkompressoren der F Serie sind für die kontinuierliche und efziente Drucklufterzeu-
gung konzipiert. Die F-Serie sind ölgefüllte Schraubenkompressoren mit Riemenantrieb und elek-
tronischer Steuerung. Die stabile Konstruktion ist umschlossen von einem Geräusch isolierenden
Gehäuse, ausgestattet mit dem Kontrollpanel t-Log (LCD Display), Start/Stop-Schalter und einem
Not-Aus-Taster. Für die Systemüberwachung werden Temperatur und Druckrelais eingesetzt.
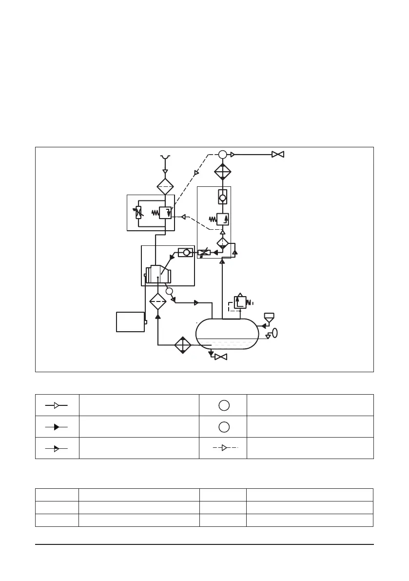
2.3 Ablaufdiagramm und Hauptkomponenten
Bild 2.3.1 Ablaufdiagramm F05..-F22.
Т
Р
Luftuß
Т
Р
Temperaturfühler
Т
Р
Öluß
Т
Р
Drucksensor
Т
Р
Luft/Öl Gemisch
Т
Р
Pneumatische Steuerleitung
Hauptkomponenten
1 Elektromotor 11 Mindestdruckventil
2 Riementrieb 12 Rückschlagventil
3 Schraubenblock 13 Wärmeaustauscher Luftabschnitt
M
1
2
3
6
7
8
11
12
9
10
13
20
4
5
18
14
16
17
19
P
T
к потребителю
zum Anwender

Related product manuals